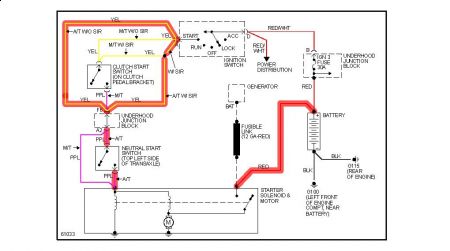
If its a manual check the clutch start switch and if automatic check the neutral start switch there's no starter relay involve on both. Power comes from the ignition switch thru these switches then to the starter.

Saturday, August 15th, 2009 AT 2:54 PM