Monday, October 14th, 2024 AT 6:37 PM
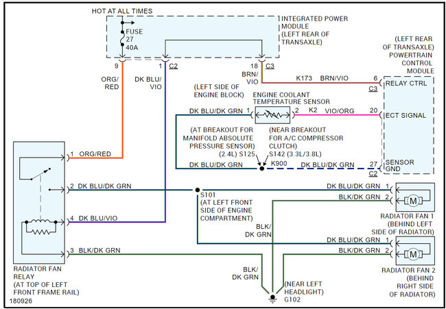
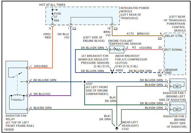
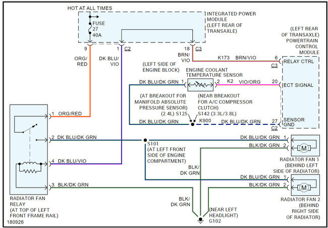
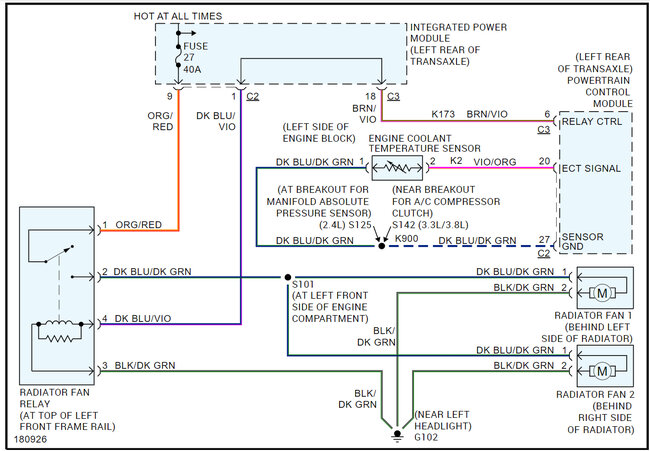
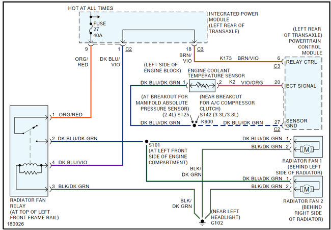
So, my radiator fan fuse keeps blowing. I have changed the battery, battery cables, radiator, starter and today the alternator. I thought it was for sure the alternator because the car didn't want to start. I mean it would eventually start after a few times, but it took a couple of attempts to get it to turn over and start. I also thought maybe a bad alternator was giving too much power to the fuse and causing it to burn. However, when I went for a test drive the engine light turned on and I blew another fuse. I would like to add that last night when driving back home from Austin (a 4-hour drive back) my A/C froze up and stopped blowing after a blown fuse and engine light turned on. I really do not know what it could be.


