Installing a backup camera, rear brake light wiring assembly diagram needed?

2005 CHRYSLER SEBRING
105,000 MILES • 2.7L • 6 CYL • TURBO • 2WD • AUTOMATIC
Avatar
OBELCHER
  • MEMBER
  • 4 POSTS
Hi! I am installing a backup camera on the car listed above Convertible. I am trying to find out which wire is the hot wire and ground wire on the rear left (as you are looking from the rear of the vehicle) light assembly.

I have enclosed an image of the plug. Thanks!
May 21, 2023 at 3:44 PM
Advertisement
Repair Safety Notice: This information is for general instructional purposes only. Vehicle repair can be dangerous. Verify all information, follow manufacturer service procedures, use proper tools and safety equipment, and consult a qualified repair shop when needed.
Avatar
CARADIODOC
  • AUTOMOTIVE REPAIR CONTRIBUTOR
  • 34,308 POSTS
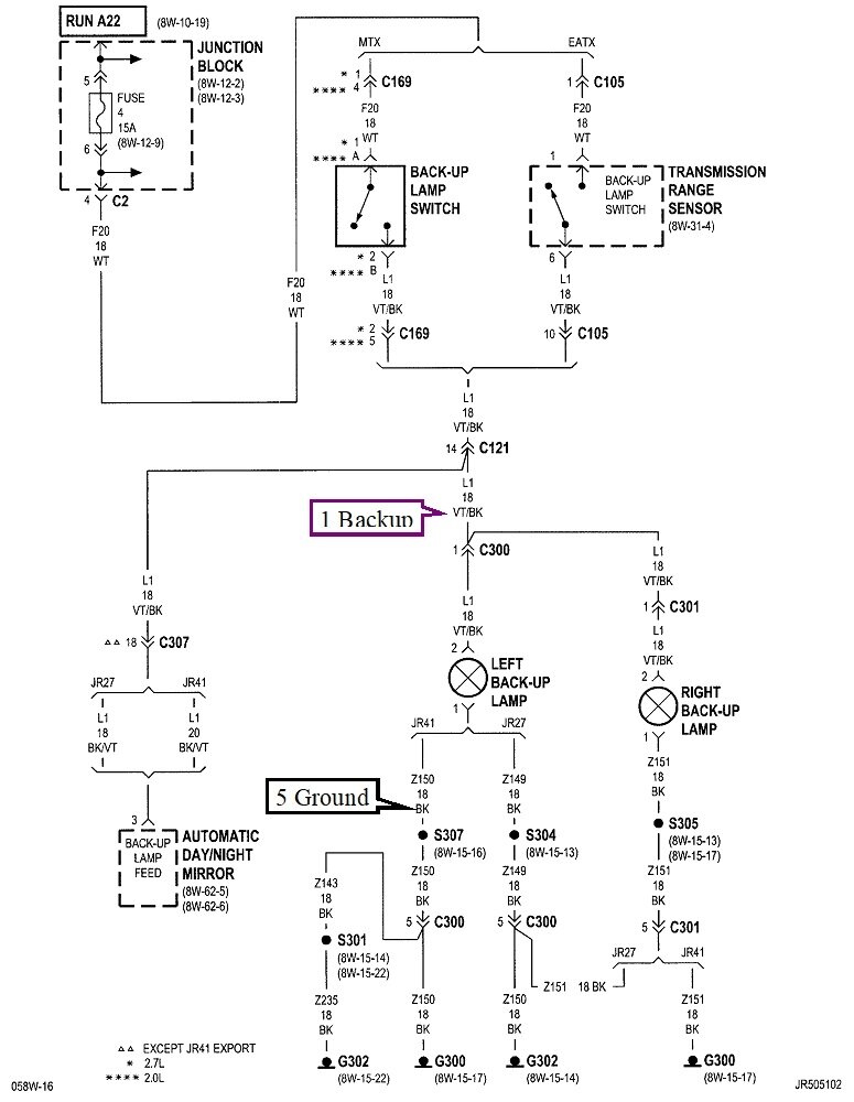
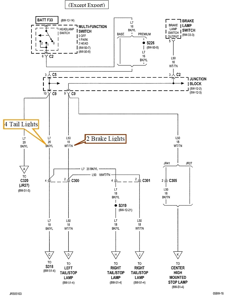
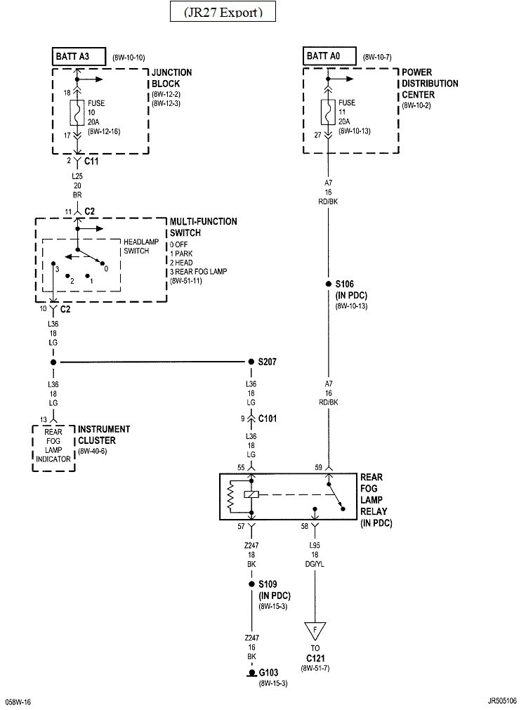
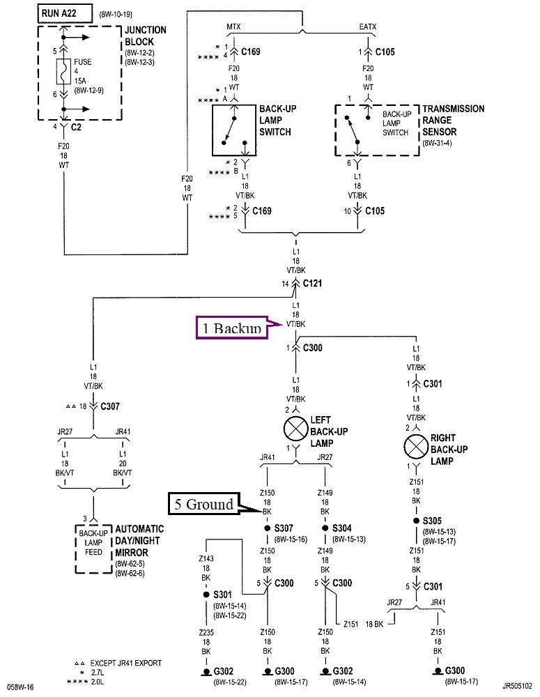
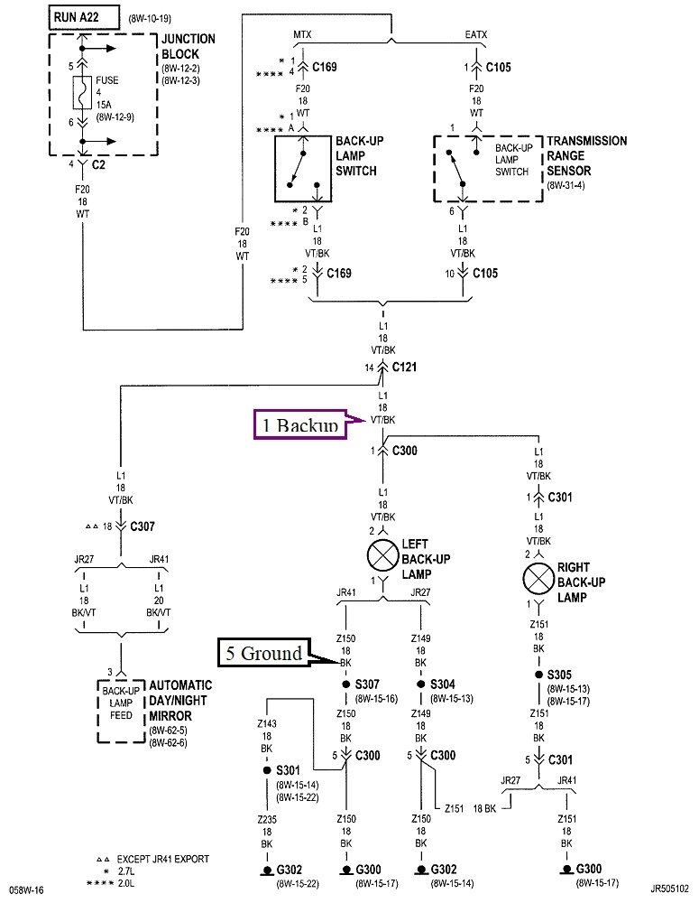
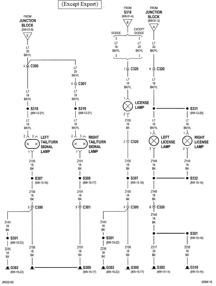
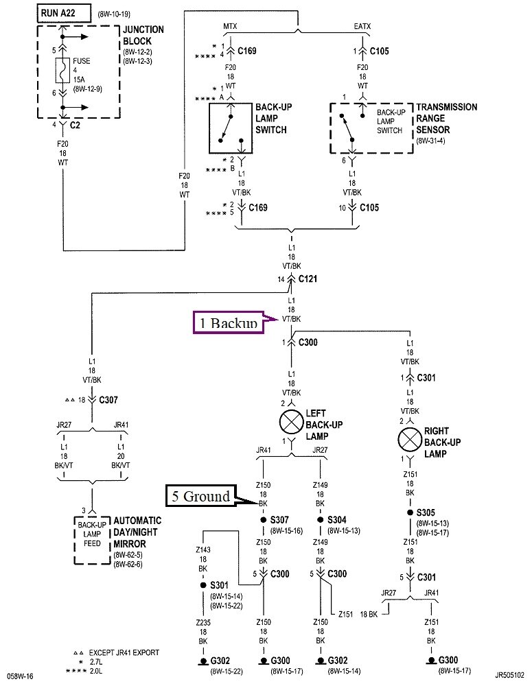
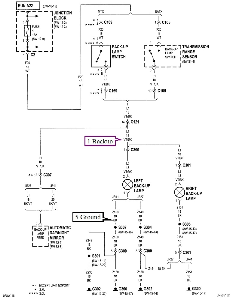
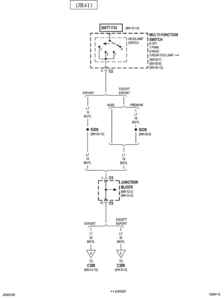
There's three different Sebring models, and there's U.S. domestic, and export versions. These diagrams are for the U.S. sedan version. I see a green wire in your dandy photo. That is for "rear fog lights" which is not a U.S. option.

I added the wire functions at the bottom of the first image. That should be enough for a backup camera. Let me now if you need the diagrams for the export versions.
May 21, 2023 at 7:04 PM
Avatar
OBELCHER
  • MEMBER
  • 4 POSTS
Are the wires the same for a 2005 Sebring Convertible? There are multiple black wires in the harness. All are ground?
May 22, 2023 at 8:29 AM
Advertisement
Avatar
CARADIODOC
  • AUTOMOTIVE REPAIR CONTRIBUTOR
  • 34,308 POSTS
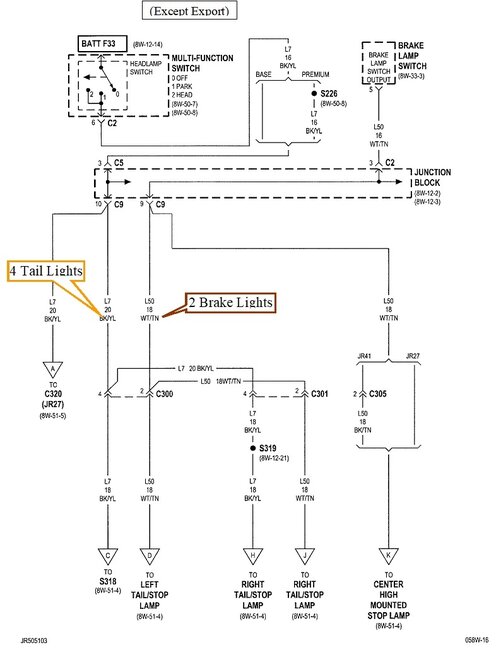
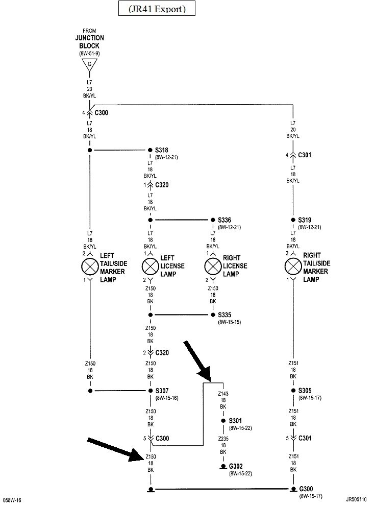
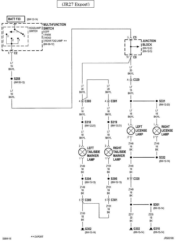
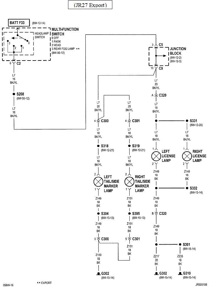
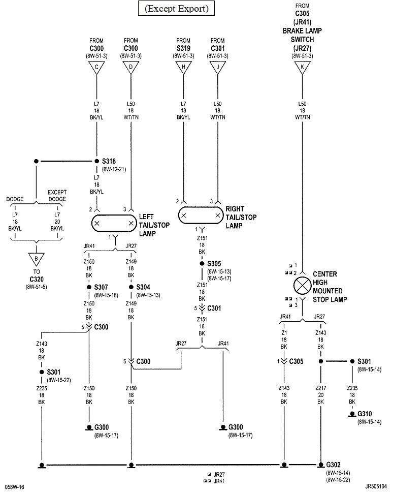
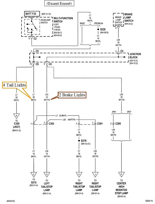
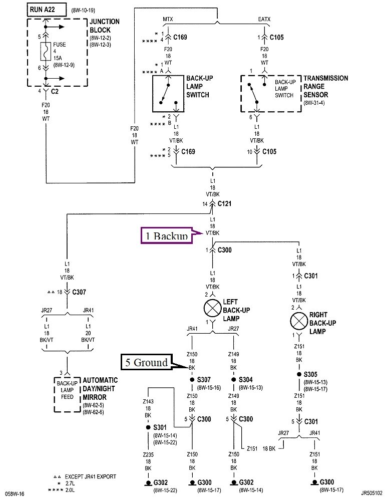
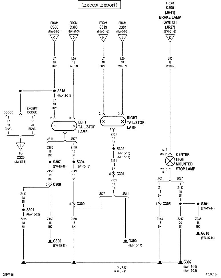
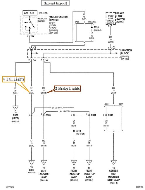
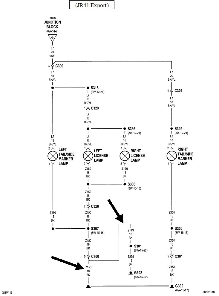
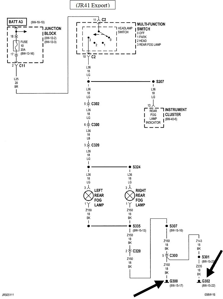
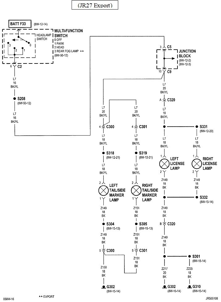
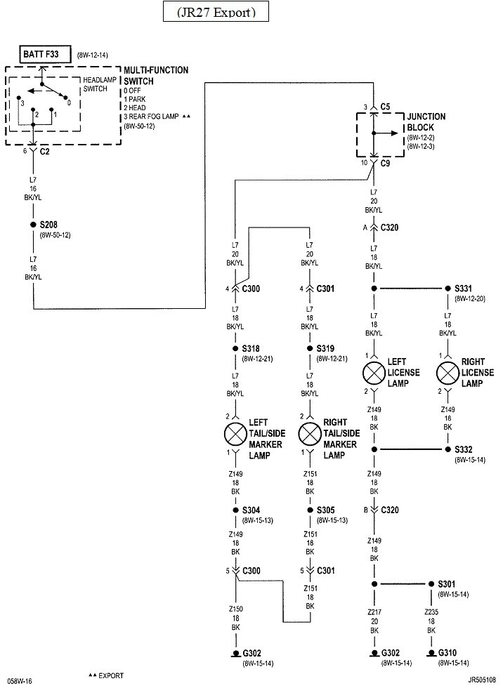
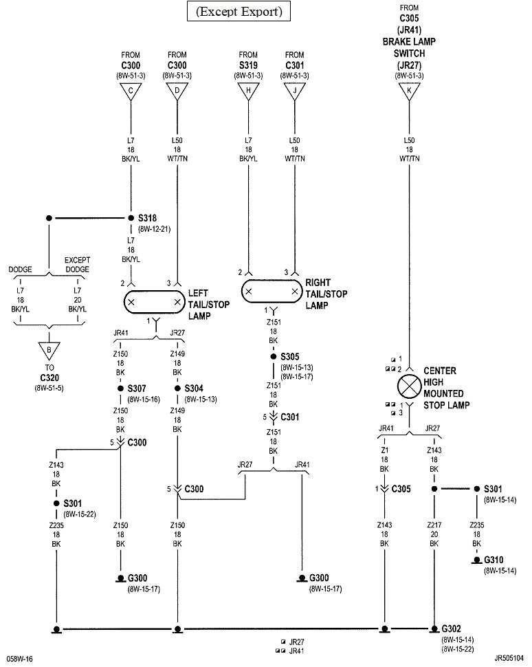
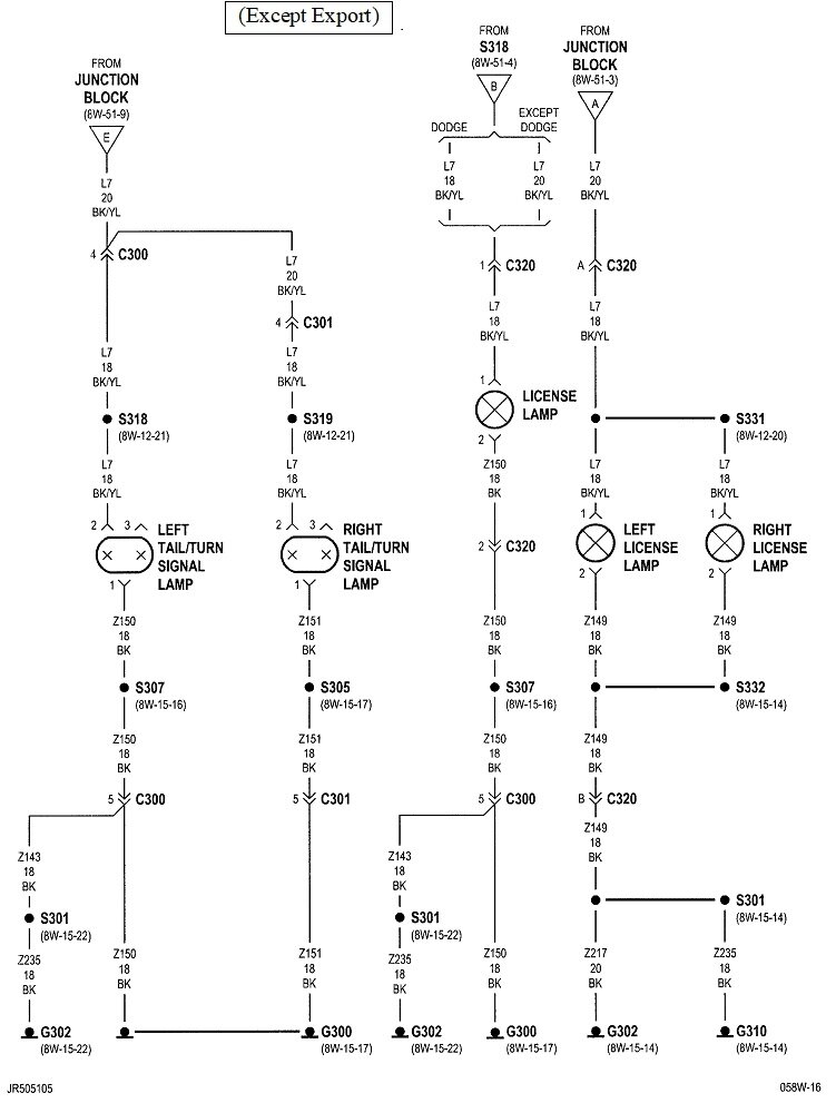
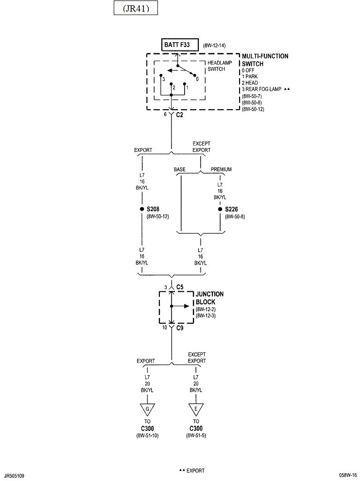
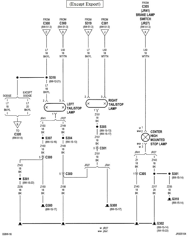
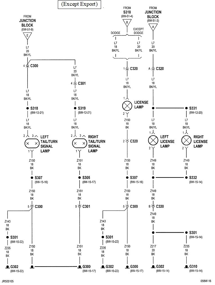
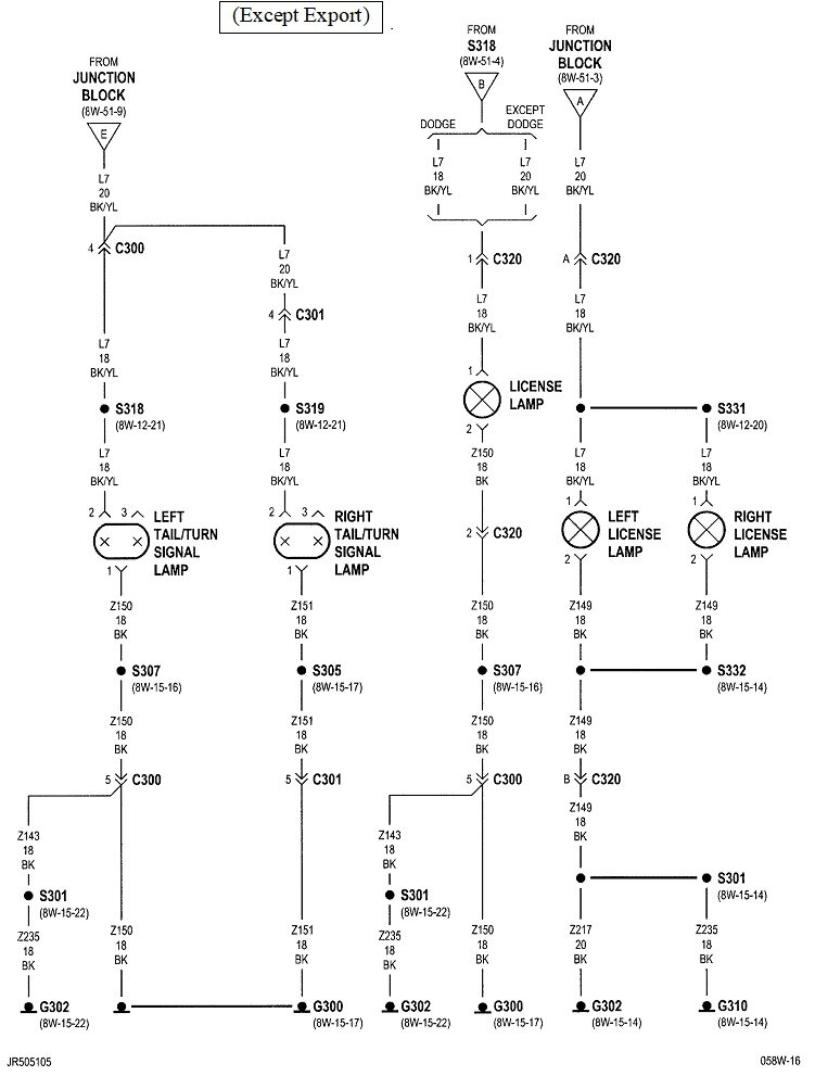
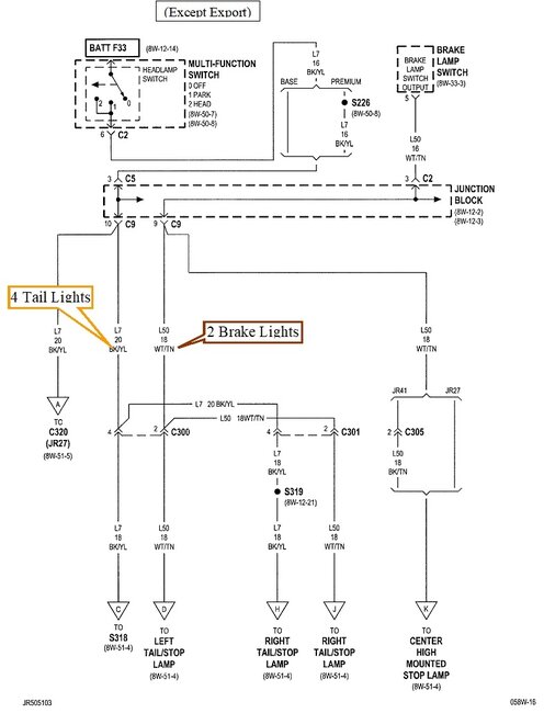
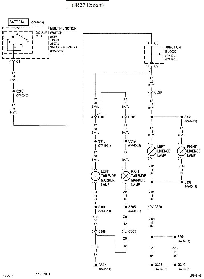
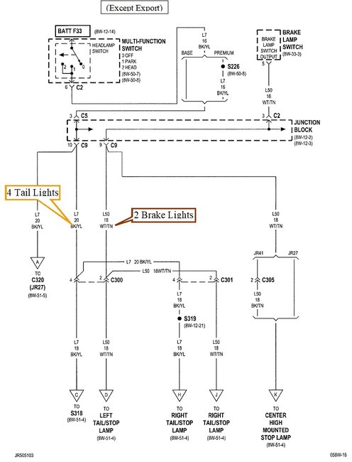
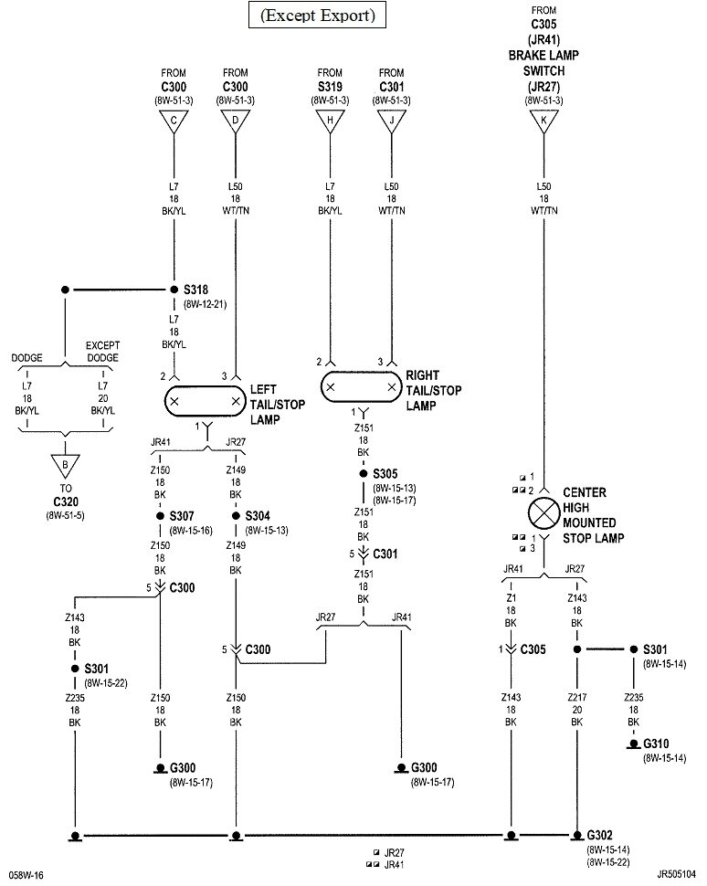
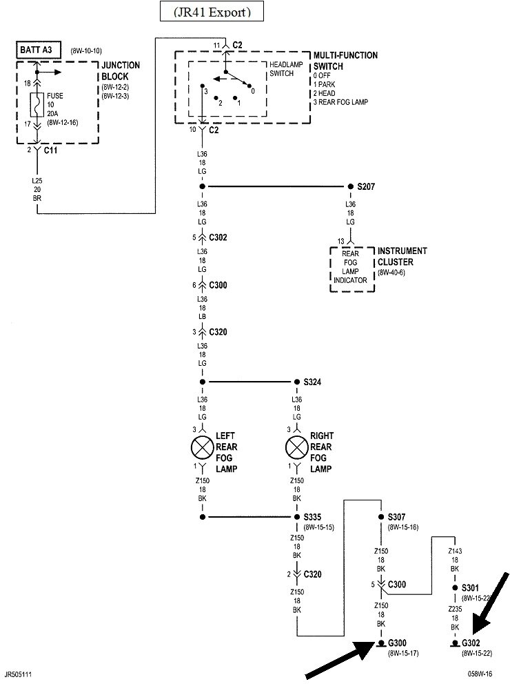
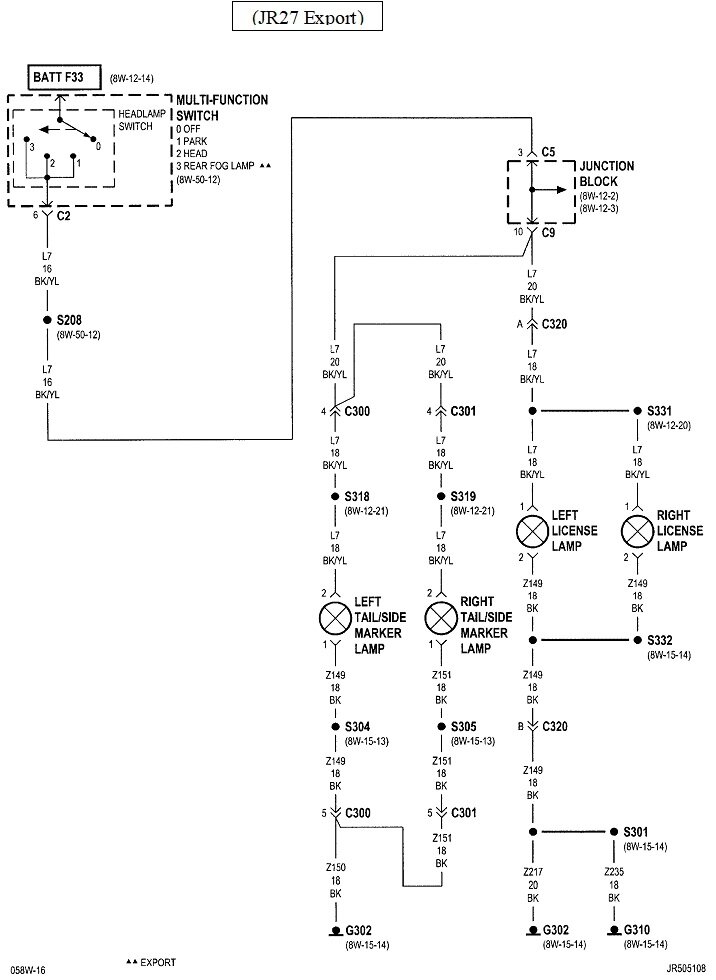
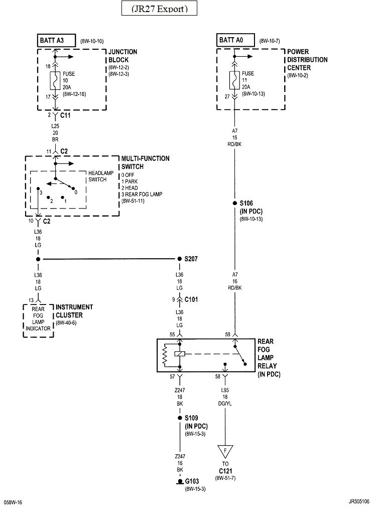
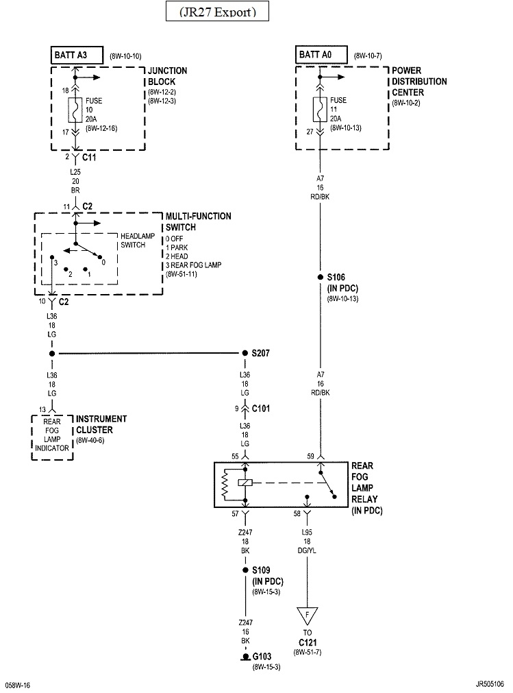
Listed under "convertible", they go back to the same diagrams and connector views, but I only posted the first four earlier. I don't think you should need these next diagrams, but I'm posting everything for the left rear lamp housing. I'm also going to split them up into two separate replies to help you ignore those that don't apply to your car. These three are for the "JR27" version. You should find those four characters in sequence as part of the vehicle ID number. If you find them, these diagrams are used along with the first four.
May 22, 2023 at 8:22 PM
Avatar
CARADIODOC
  • AUTOMOTIVE REPAIR CONTRIBUTOR
  • 34,308 POSTS
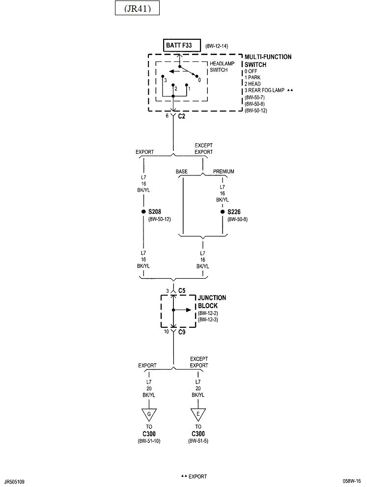
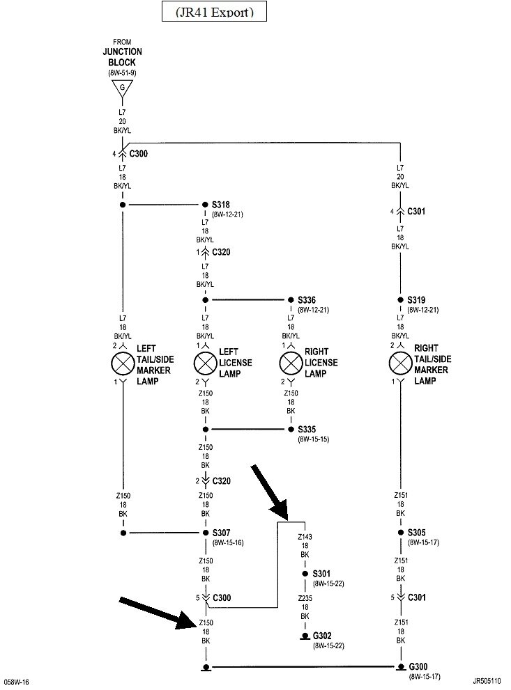
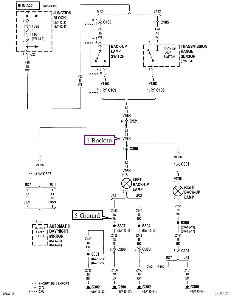
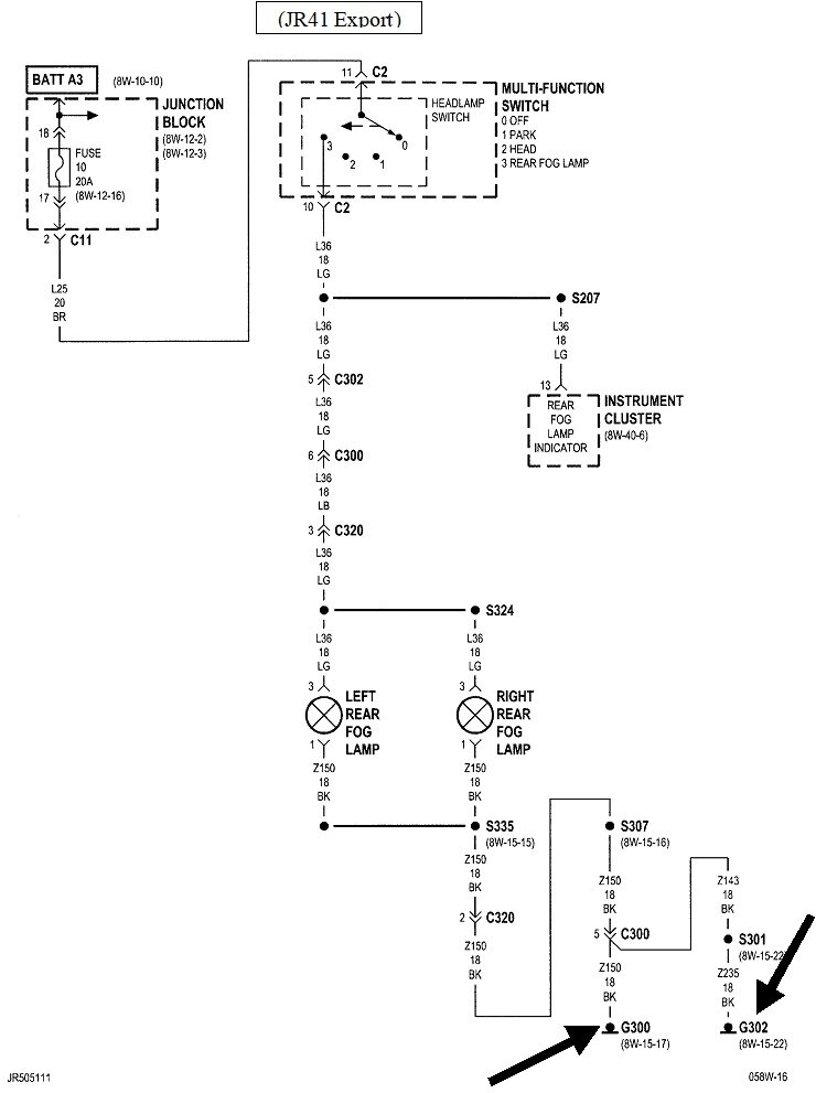
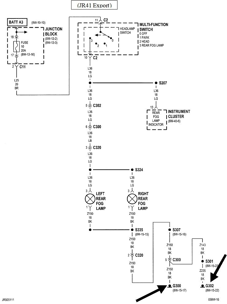
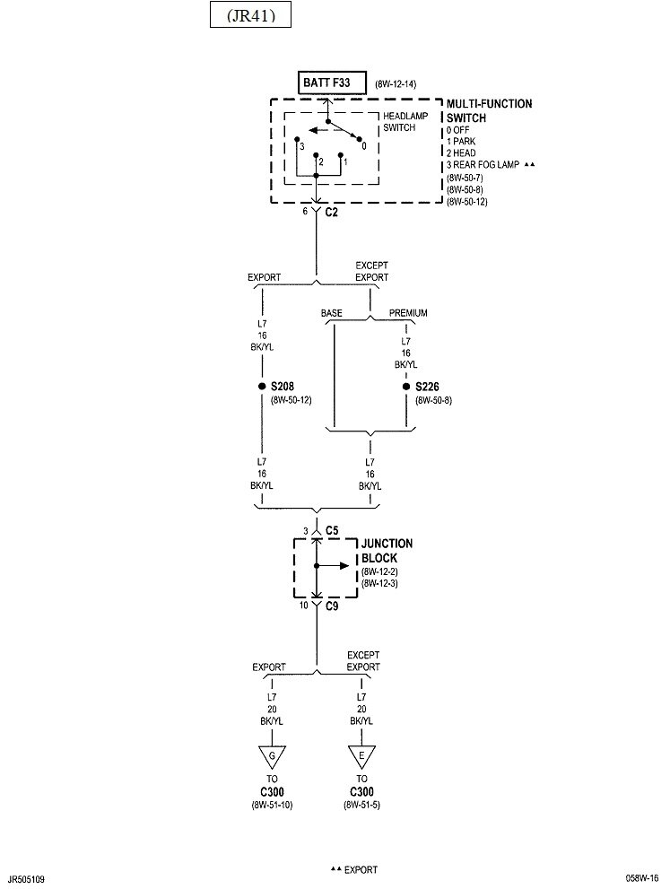
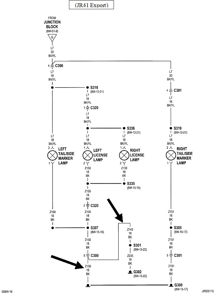
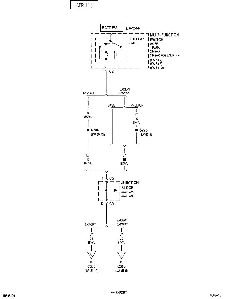
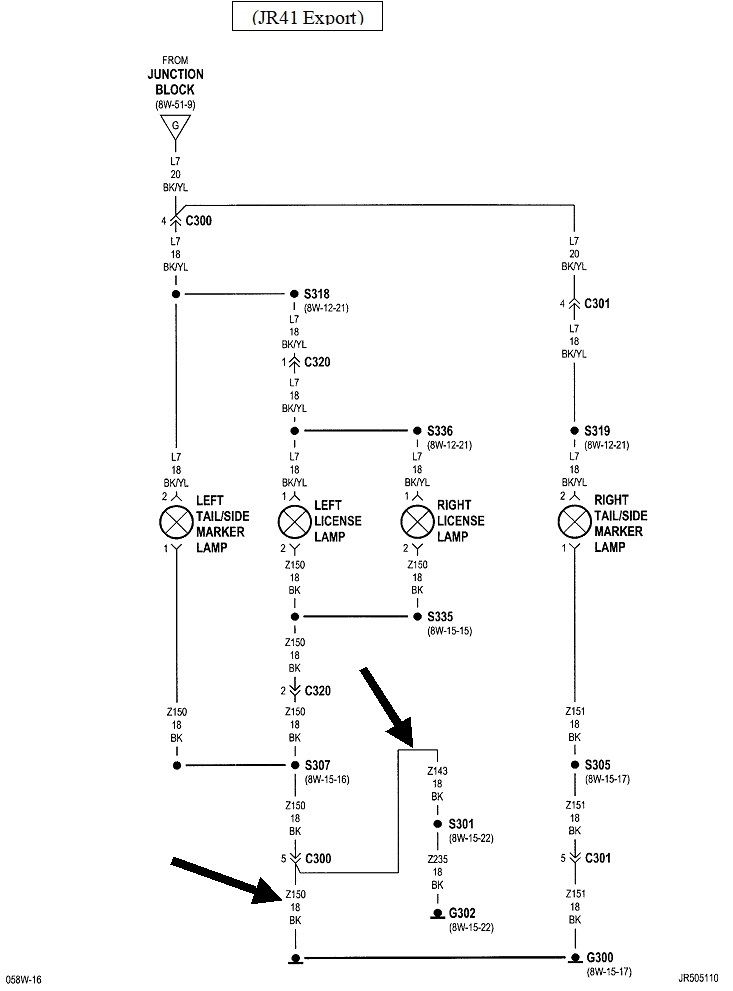
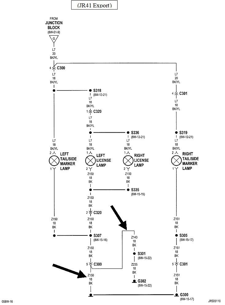
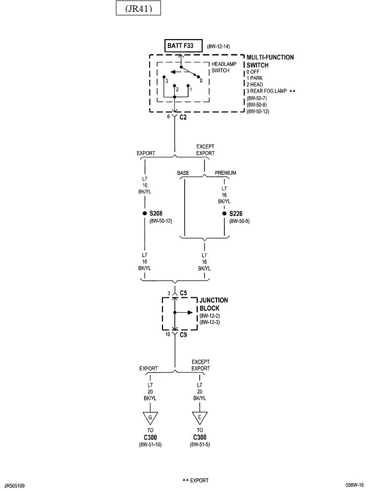
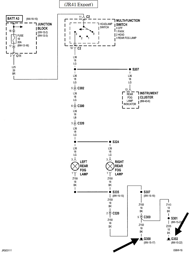
If you find "JR41" in your vehicle ID number, these three diagrams apply and are used with the first four. Notice in the last two diagrams, near the bottom, my black arrows are pointing out there are indeed two black ground wires at terminal # 5 of connector C300. They're grounded at two different places, for redundancy, as indicated by "G300" and "G302". Those are two different grounds, but for the same purpose.

The connector views are the same. Note there's only one ground wire for the domestic model, and two different second ground wires are listed for the two export models. They only list them twice because it happened to work out that they received different circuit number designations. One is circuit "Z151" and the other is "Z143". They're the same wire on both export models.

"Z" is used to represent ground circuits. The "151", "143", and the other numbers are simply used to differentiate one circuit from the others. "18BK" means it's an 18 gauge black wire.

If your camera needs a ground wire in back, you can use either of these.
May 22, 2023 at 8:39 PM
Advertisement
Avatar
OBELCHER
  • MEMBER
  • 4 POSTS
Thank you for your help. I am a novice when it comes to cars. I have attached a photo of the vehicle VIN. Your image shows the backup light is L1 18VT/Blk. What does that stand for? What color wire is that? Thanks.
Jun 2, 2023 at 7:04 AM
Avatar
CARADIODOC
  • AUTOMOTIVE REPAIR CONTRIBUTOR
  • 34,308 POSTS
"L" is for lighting circuits. "L1" is the circuit number. The "1" just differentiates it from other lighting circuits. The "18" means it's an 18 gauge wire. That's rather small compared to most of the other wires. "VT / BLK" means it's a violet wire with a black stripe, or "tracer".
Jun 2, 2023 at 11:39 AM
Avatar
OBELCHER
  • MEMBER
  • 4 POSTS
Great! Got it to work! Thanks!
Jun 2, 2023 at 12:05 PM
Avatar
CARADIODOC
  • AUTOMOTIVE REPAIR CONTRIBUTOR
  • 34,308 POSTS
I knew you could do it. Please come back to see us with your next conundrum.

Jun 2, 2023 at 12:14 PM