Radio fuse draining overnight.98 draw

Tiny
TAWAS23
  • MEMBER
  • 2003 GMC YUKON
  • 6.0L
  • V8
  • 4WD
  • AUTOMATIC
  • 100,000 MILES
I have a battery drain that even a stereo shop cannot find. Started with a 3 amp draw combined with radio fuse. Found stereo amp was issue they fixed that. Now the radio fuse still has a .98 draw that when radio fuse removed goes down to zero when fully asleep. Need direction where to go next. Thanks, Eric
Monday, December 7th, 2020 AT 7:34 AM

9 Replies

Tiny
KASEKENNY
  • MECHANIC
  • 18,907 POSTS
Okay. This is a good start. However, we start by checking what fuse is causing the issue which you have done. Then we need to find out everything that is on that fuse and disconnect those parts one at a time until the draw goes away. Normally they put more then just the radio on the fuse so let's start with what fuse this is and what radio system you have.

I attached the options. Let' me know what system this truck has and then which specific fuse you are pulling.

Lastly wen you say.98 draw, that is amps correct? Meaning what is the scale on your meter when taking this measurement?
Was this
answer
helpful?
Yes
No
+1
Monday, December 7th, 2020 AT 9:38 AM
Tiny
TAWAS23
  • MEMBER
  • 35 POSTS
Thank you for reaching out. Yes, that's in amps 10amp setting multimeter positive to battery ground and neg to negative cable disconnected. It has the Bose system with steering controls. So far unplugged stereo still.98 but with radio fuse out no draw 3 days starts right up. Something on that radio fuse is my issue I believe and not knowing what else to check other that unplugging stereo unplugged amp unplugged rear entertainment rear of counsel unplugged CD box basically unplugged everything related and none mentioned will stop that.98 unless the fuse is pulled. Let me know if I missed anything what else is on that fuse I may have missed? Stereo guy said this one is tough for him. I ask if maybe under fuse box in engine compartment disconnect power at radio fuse there and run a power wire to key off fuse. I don't know thinking of anything at this point.
Was this
answer
helpful?
Yes
No
Monday, December 7th, 2020 AT 2:45 PM
Tiny
KASEKENNY
  • MECHANIC
  • 18,907 POSTS
Can you look at the attachment from my previous post and tell me which radio system you have? Then I can tell you what is on that fuse.

As for the way you have it hooked up, I just want to confirm you have the positive terminal hooked up normal to the battery post. Then the negative you have unhooked and your meter leads are the connection? Meaning one lead is touching the negative battery post and the other lead is touching the negative battery cable? If so then that is correct.

Just looking at the different diagrams it appears that fuse has the radio, amp, rear audio controller (on rear center console), and that's it. I would like to confirm which system you have but it appears they are all similar.

So I need two things. Confirm the type of system you have for me. Second, confirm it is the radio fuse that you are pulling in the under hood fuse block that causes the draw to go away.
Was this
answer
helpful?
Yes
No
+2
Tuesday, December 8th, 2020 AT 5:30 PM
Tiny
TAWAS23
  • MEMBER
  • 35 POSTS
Okay, as for that multi meter yes positive connected normal like you explained that much I know is correct for the sound system. Dot number 5 is the sound system and for sure draw on radio fuse only. Engine compartment fuse box even with everything unplugged. I looked at diagrams and not seeing anything on that power wire either bad ground maybe should I ground black/white wire to body and see if that does it or will that not complete a circuit?
Was this
answer
helpful?
Yes
No
Wednesday, December 9th, 2020 AT 6:24 AM
Tiny
TAWAS23
  • MEMBER
  • 35 POSTS
Okay, I thought of making this easy I hope you can tell me if this is okay since nothing is on that radio fuse except Stereo. Can I just pull power from somewhere else and just take radio fuse out completely will this make things easy on me? I would need advice on where would be a good place to pull power from with key off with a inline fuse of course doing this using the yellow wire from radio harness before it goes into stereo?Does this sound like a good idea or not so much?
Was this
answer
helpful?
Yes
No
Wednesday, December 9th, 2020 AT 1:35 PM
Tiny
TAWAS23
  • MEMBER
  • 35 POSTS
Thank you for the diagram. I was able to run a new power wire with a fuse tap to orange B1 on factory plug and everything worked, no more draw. Thanks again for the diagram couldn't of done it without it.
Was this
answer
helpful?
Yes
No
Thursday, December 10th, 2020 AT 3:01 PM
Tiny
CARADIODOC
  • MECHANIC
  • 34,485 POSTS
Hi TAWAS23. That isn't a solution or a proper repair. If the radio is not turning off internally or has some other cause of a current drain, it doesn't matter where the current comes from, the original fuse or a different one. That would equate to your toaster has fire coming out of it and it blows the fuse in your house, so you solve it by plugging it into a different outlet.

By getting power from a different source, and there's no drain, you proved the radio is not the cause of the problem, but you already knew that when you unplugged it and the drain was still there. That tells us something else is the cause, and if you cut out that circuit, something else has to be dead now.

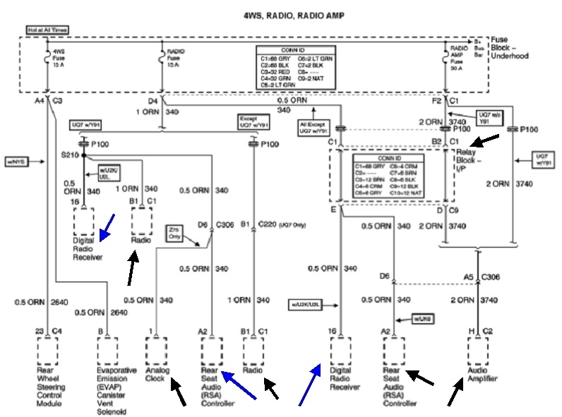
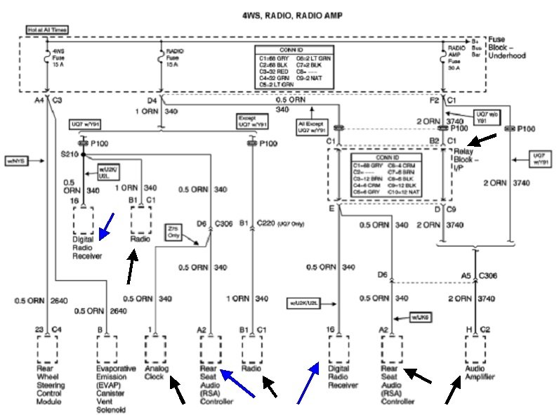
You have to appreciate that the engineers went through a lot of work to make their diagrams difficult to follow, then it gets worse when they get translated into online diagrams by another person. I found this one that shows all the places current could be going from your radio fuse, but instead of making separate diagrams for every version of optional equipment, they combined them all into one diagram, then you have to figure out what is relevant to the truck you're working on. I was going to use different colored arrows for each version, but as an experienced tv / vcr / car radio repairman, even I got confused with all the different options, and I had to give up.

Take a look at this list and see if you can figure out which diagram is the correct one for your truck. That would insure we're working with the correct list of optional equipment. This is the same list KASEKENNY1 posted earlier, but unless I missed it, I didn't see your answer to which system you have. His list appears to be from the original manufacturer's diagrams. My list is from the aftermarket, (translated) diagrams.

The last diagram is also from the aftermarket ones. They leave out a lot of things like splices and inline connectors, but they pack more information in one diagram. This is a partial diagram of the amplifier. I focused on that because you mentioned there was a related problem with that, but you didn't say what it took to solve it. This partial diagram is from the, "Premium Sound Radio Circuit (W/ Digital Radio Receiver)".

I'm going to share a couple of comments that might get you thinking in a different direction, but these might not apply to your truck, so take them for what they're worth. First, GM had a huge failure rate of their CD laser assemblies all through the 1990s. A lot of owners opted to replace their radios with high-quality aftermarket replacements due to the extremely high cost of having the originals repaired. To combat that, the engineers started to build their Body Computers into their radios starting with some 2002 model trucks. That made the radio the master computer. It was the only computer you turned on with the ignition switch, then, the radio / Body Computer told all the other computers to turn on. You could not remove that radio, at least not until the aftermarket industry came up with "radio relocation kits" that allowed you to place the original radio under the seat to keep its functions, and connect just the speaker wires to the new radio.

This diagram shows this type of system. The orange wire, (orange arrow), goes back to the "radio" fuse and is hot all the time. The switching is done inside the amp by a circuit that is told what to do by the digital computer signal that comes in on the data buss, (red arrow). It was not that unheard of for the switching circuit to short and keep the amp powered up all the time, and that would cause the drain as you described. Other than that, the amp will work just fine. Where this used to get confusing is you could pull the "amp" fuse and lose the current drain, but there was often a second power source for the amp. That used to come through the radio's power switch and was meant only to be a low-current turn-on signal. With the fuse missing for the amp's high-current circuit, it would use the radio's turn-on current as a back-up current source, so to speak, and under low volume, it could appear to work normally. That higher current put a lot of stress on the radio's on / off switch contacts. Later, most radios used an internal relay to switch power on and off, and the high current for the amp put a lot of stress on its contacts and solder connections.

The point of that sad story is even though everything appears to be working, check for 12 volts on that orange wire to the amp while it's paying. If you find 0 volts there due to how you cut or disabled that circuit, it is getting its power from an alternate source, and the actual cause of the drain is that amp. This is where the drain you found is still there when the radio is unplugged. It would drop lower if you had unplugged the amp.

For my second comment of value, I've run into a few instances of where the radio's digital clock would not turn off. A lot of GM radios in that era would display the clock for five seconds when you pressed the "volume" knob and the ignition switch was off. Normally the clock is displayed any time the ignition switch is on, even when the radio is switched off. The power for that function still comes through the "radio" fuse which is only live with the ignition switch on. To display the clock when the ignition switch is off, it has to use the memory circuit as the temporary power source. In this case, removing the "radio" fuse wouldn't kill the drain because that circuit is already turned off. It's the memory fuse you'd have to pull. That used to be tied in with some other circuit that is always live. Interior lights was a common circuit, but it could also be the cigarette lighter, horn, or even the brake light circuit. In this diagram, the memory circuit is the 15-amp "radio" fuse and it's the main power source that gets turned on internally when it receives the digital signal. Other versions might have two separate circuits. It looks like all 2003 versions use just the one power source, that too would point to something other than the radio causing the drain.

When you ran a new wire to the radio, did you cut the orange wire off the radio's plug and isolate it? If so, the drain should come back when you apply 12 volts to it on either end. If that happens, unplug each item you can find that I have an arrow pointing to. That should tell us which one isn't turning off.
Was this
answer
helpful?
Yes
No
+1
Thursday, December 10th, 2020 AT 9:01 PM
Tiny
TAWAS23
  • MEMBER
  • 35 POSTS
Wow, I wish I had this info before but wasn't getting any replies. Thanks for coming in on this one. This is what the stereo shop did: he said like in your reply amp wasn't shutting off. So he ran a wire from amp to key off supply. Not sure where or how but that brought the draw from 3 amp to.98. Then it sat for days so I picked it up from shop cut orange wire from B1 connector sealed it off on fuse side and soldered a power wire from acc 2 rear power cig type socket circuit with a add a tap and no more draw. Everything works as should. Maybe not the right way but fixed my issue so far. I also took radio fuse out covered the fuse location off with plastic piece and crossed off radio fuse on the labeled cover and relabeled radio fuse where a got power from rear cig type connector inside truck fuse box side of drivers door.
Was this
answer
helpful?
Yes
No
Friday, December 11th, 2020 AT 8:16 AM
Tiny
CARADIODOC
  • MECHANIC
  • 34,485 POSTS
That's dandy if it works, but there has to be something else on that line that is not working now. I would have suspected the radio first, but I think this happens to remote amps more often, like yours did.

If you wired the amp's power source to a switched ignition source, that was how they were done as late as the late '90s. It was right around 2001 through 2004 that they started going to a constant 12 volt supply to the amp, and it was switched on internally when it received a digital signal from the radio. Just an unnecessarily-complicated and less-reliable way of doing the same thing.

Happy that you solved it, but it would be nice to know what the actual cause was. Please post a follow-up if you ever figure it out.
Was this
answer
helpful?
Yes
No
+1
Saturday, December 12th, 2020 AT 12:07 PM

Please login or register to post a reply.