Radiator fan turning on, on cold engine?

2003 MITSUBISHI OUTLANDER
130,000 MILES • 2.0L • 4 CYL • 4WD • MANUAL
Avatar
SVET
  • MEMBER
  • 18 POSTS
Hello there. Recently I noticed that my car's radiator fan is turning on when I turn the ignition on even before I have started the car, it goes for like 10-20 seconds then stops. The same happens when I turn off the car, it runs for 10 then stops. The car warms up and keeps the temperature as normal. How can I fix this?
Thank you in advance!
Mar 29, 2023 at 12:58 PM
Advertisement
Repair Safety Notice: This information is for general instructional purposes only. Vehicle repair can be dangerous. Verify all information, follow manufacturer service procedures, use proper tools and safety equipment, and consult a qualified repair shop when needed.
Avatar
STRAILER
  • AUTOMOTIVE REPAIR CONTRIBUTOR
  • 54,128 POSTS
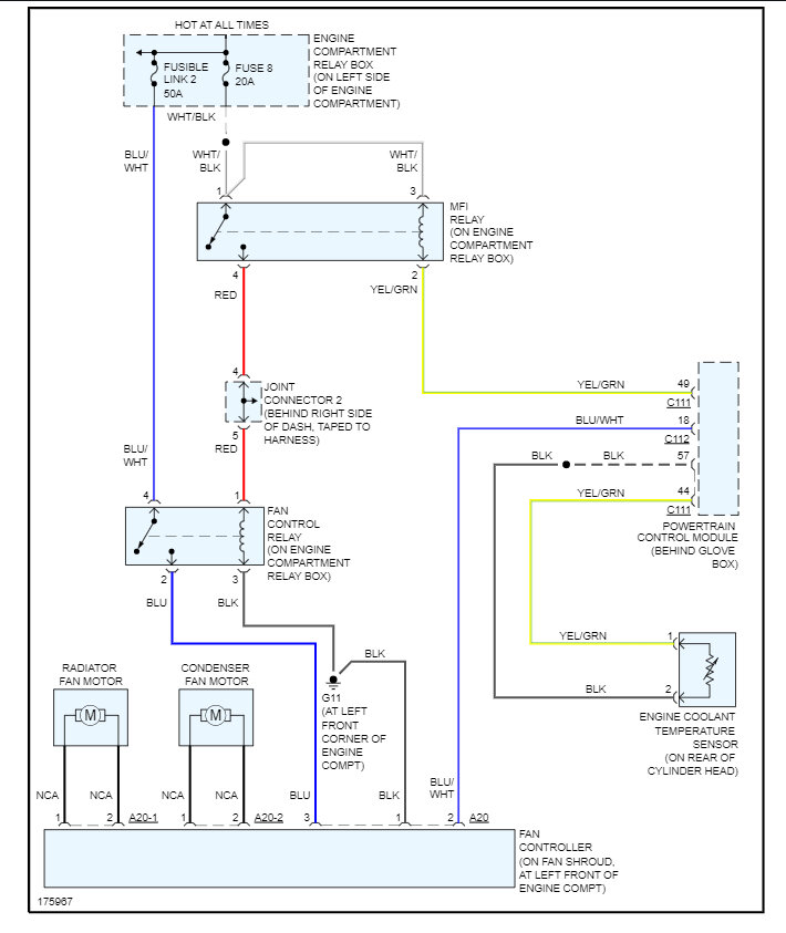
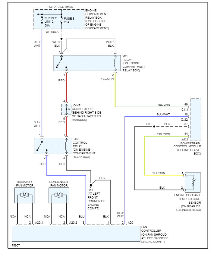
It sounds like the engine coolant temperature sensor is not working correctly, I would try to swap it out which should fix the problem. Here is the location so you can check it out. Check out the images (below). Please let us know what you find.
Mar 30, 2023 at 10:10 AM
Avatar
SVET
  • MEMBER
  • 18 POSTS
Thank you for the answer. Do you know how to test the electric fan controller in case that's the problem?
Mar 31, 2023 at 2:13 AM
Advertisement
Avatar
STRAILER
  • AUTOMOTIVE REPAIR CONTRIBUTOR
  • 54,128 POSTS
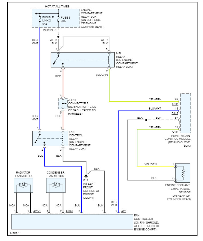
Yes, you can ground the blu/wht wire from the controller and the fans should come on, you might want to check the ground wire to the controller as well, here is the wiring diagram so you can see how the system works. Check out the images (below). Please let us know what you find.
Mar 31, 2023 at 11:32 AM