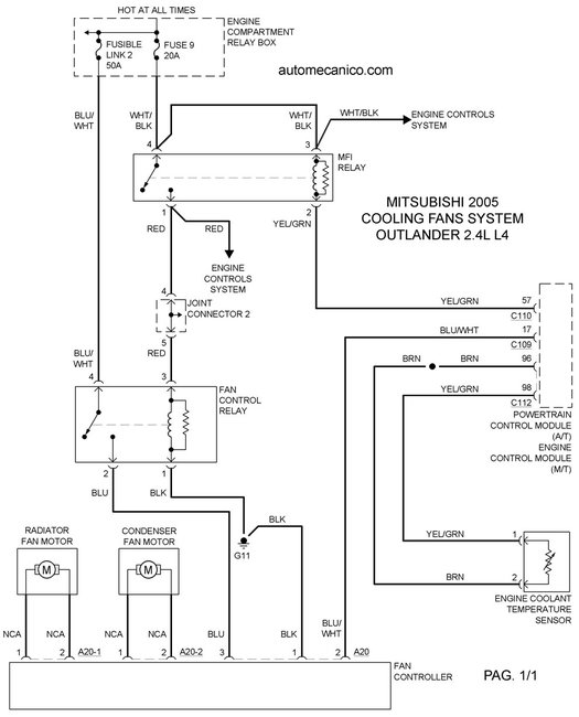
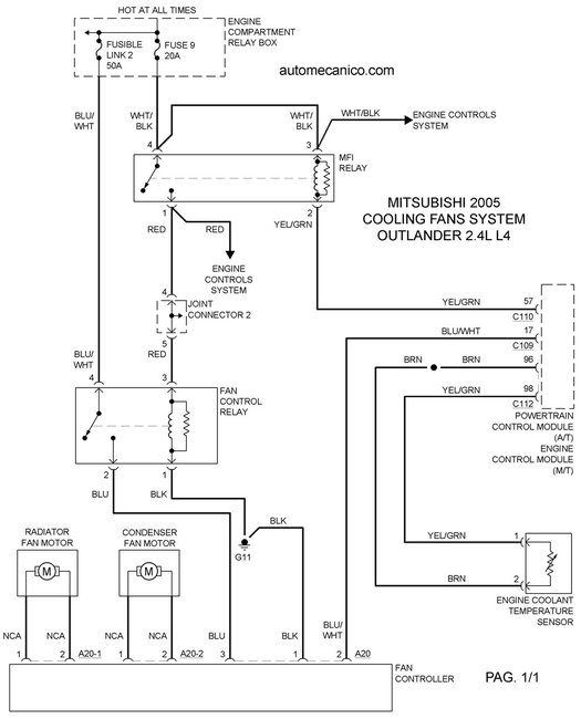
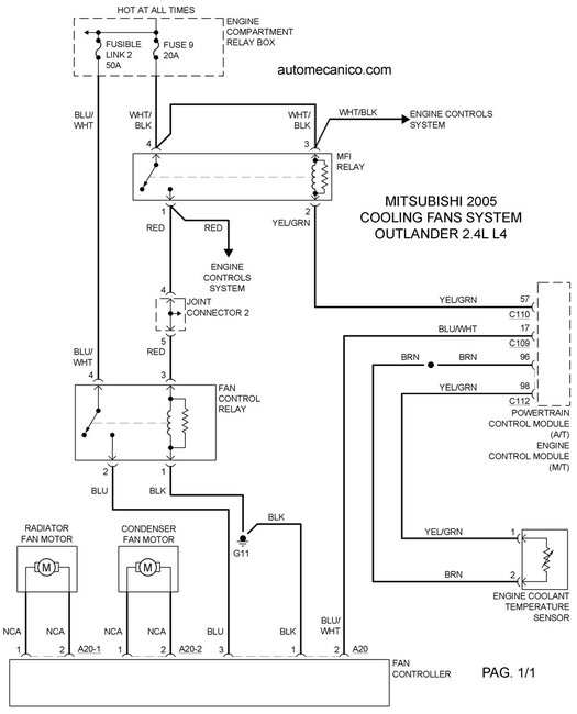
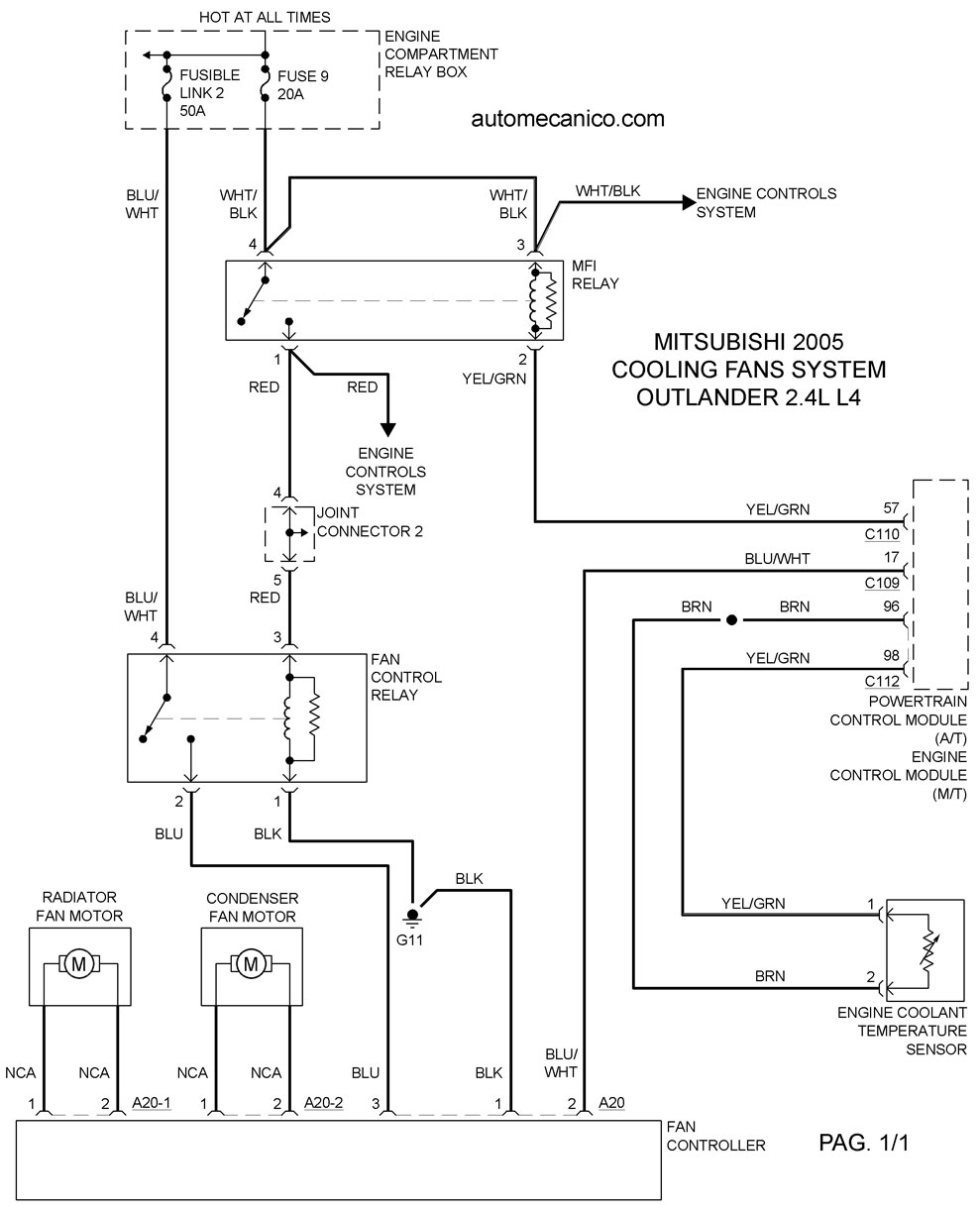
Remove the fan controller connector. See fig. 3.
2. Turn the ignition switch to the on position. Check for battery voltage between terminals no. 1 and 3. (At this point should be 12vdc present on those terminals?).
3. Reconnect the fan controller connector and disconnect the condenser fan motor connector.
(which connector? There are small ones, because I think the big one is the fan controller connector).
4. Ensure the A/C switch is off, and start the engine and rub at idle.
5. Measure voltage between the fan controller (side connector
Which of the three connectors?) Terminals. Voltage should be 1v or less.
Caution: stay clear of the fan when starts running.
6. Turn the A/C switch to the on position.
7. Measure the voltage between the fan controller (side connector
Which of the three connectors?) Terminals while the fan is running. The voltage should switch between 5.6 10.8v and battery voltage.
8. If the voltage does not switch as indicated, replace the fan controller.
Also the engine shutdowns suddenly every day when I am driving, the rpm´s drops from 700 to about 300 then to 0.
Please help.
Sunday, September 3rd, 2017 AT 12:14 AM




