Thursday, May 9th, 2013 AT 10:19 AM
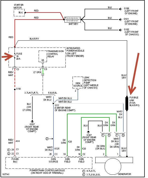
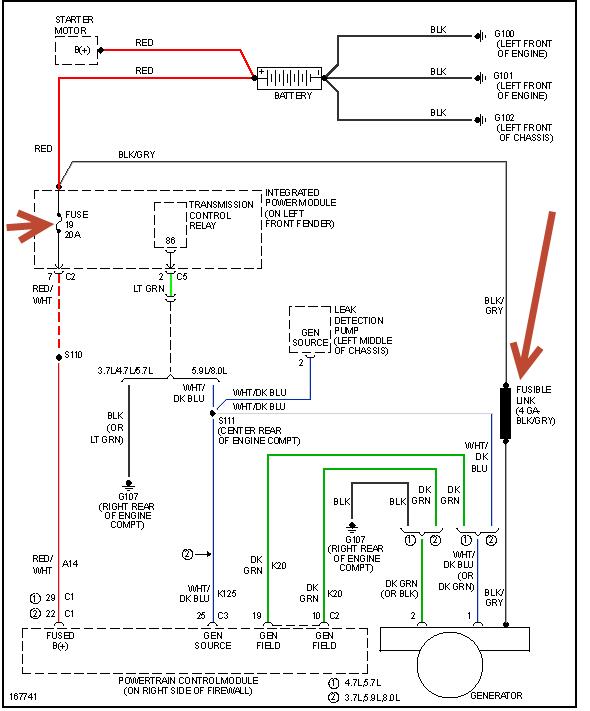
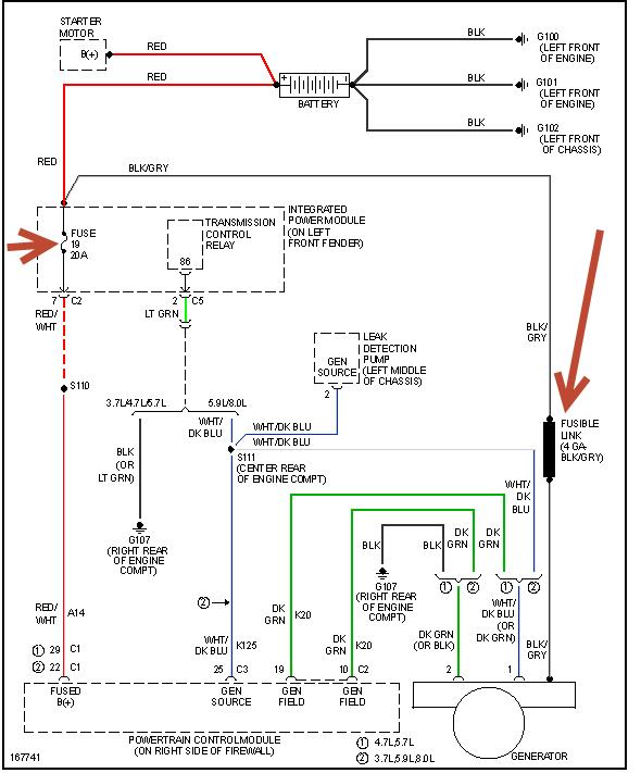
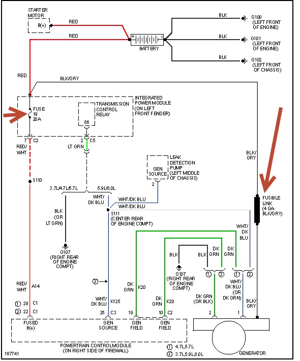
My problems began when I jumped a buddies e350Ford when cables were still attached he started his truck revving his motor and my volt meter went crazy.I jumped out and disconnected jumper cables. Within a week alternator went bad.I replaced alternator and battery and the truck has never been the same.I am original owner the volt gauge has always been above half to half under full load(air cond. Ligjts. Etc).I have since replaced alternator agin and same results. Dashbiard lights dim. All lights dim and volt gauge is way below half at full stop. Then accelerate and comes back to half on gauge and everything brightens again.I have had battery and alternator tested. They tell me they are good.I understand their is an internal pcm regulator. Not sure how to test. Now new issue. Slight rough idle and pcm code 357. Votage probem coil #7.I ohm meter tested the coil with a couple of the other coils and seem to get same reading so I don't think its the coil. Bad pcm. Please help. Thank 2003 dodge ram 1500 5.7 hemi 4x4.





