Alternator over charging?

1999 FORD EXPEDITION
142,000 MILES • 4.6L • V8 • 4WD • AUTOMATIC
Avatar
RWOSR1
  • MEMBER
  • 9 POSTS
I discovered that the alternator was charging at14.8V on a full load... (everything turned on) I changed it out with an old one I took from the same vehicle, and it is over-charging at 17.9V with a full load.

I suspect the voltage regulator on each one, but I wonder if it could be anything else. Like maybe a PCM issue?

If you have any ideas, I'd like to hear them.
Oct 22, 2023 at 9:07 PM
Advertisement
Repair Safety Notice: This information is for general instructional purposes only. Vehicle repair can be dangerous. Verify all information, follow manufacturer service procedures, use proper tools and safety equipment, and consult a qualified repair shop when needed.
Avatar
STRAILER
  • AUTOMOTIVE REPAIR CONTRIBUTOR
  • 54,144 POSTS
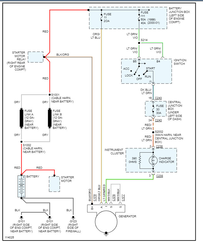
These vehicles had problems with the plug at the alternator so I would look at that first to check for melted connectors. Next, check the engine ground to battery and then the battery to chassis ground. It does not look like the PCM is involved in the charging system, here are the alternator wiring diagrams so you can see how the system works. Check out the images (below). Please let us know what happens.
Oct 23, 2023 at 8:04 AM
Avatar
RWOSR1
  • MEMBER
  • 9 POSTS
Thank you for responding! I will look closely at these items and let you know what I find. There are two wire conditions I can think of that are questionable and in line with your suggestions.
Oct 24, 2023 at 4:40 AM
Advertisement
Avatar
STRAILER
  • AUTOMOTIVE REPAIR CONTRIBUTOR
  • 54,144 POSTS
You are welcome, please let us know how it goes.
Oct 24, 2023 at 8:22 AM