The neutral safety switch keeps failing after the truck is shut off?

Tiny
MONDRAGON2710
  • MEMBER
  • 1992 CHEVROLET 1500
  • 4.3L
  • 6 CYL
  • 2WD
  • MANUAL
  • 355,000 MILES
No start. I bought two switches already. What could this be?
Saturday, October 29th, 2022 AT 7:32 PM

1 Reply

Tiny
JACOBANDNICKOLAS
  • MECHANIC
  • 110,192 POSTS
Hi,

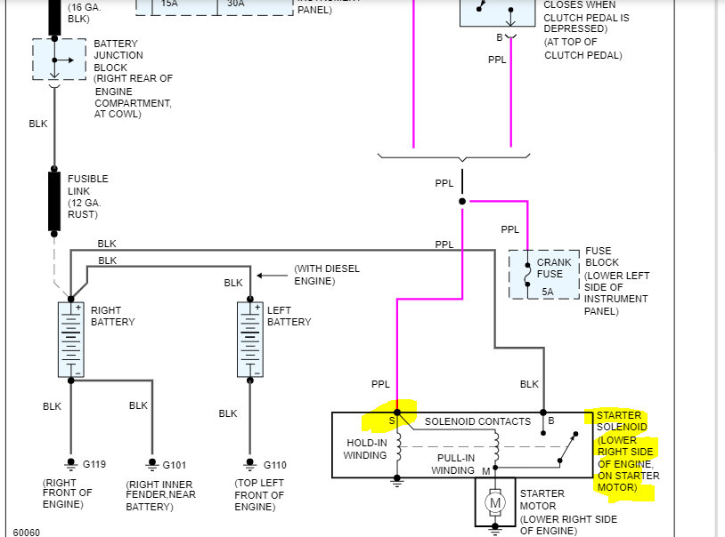
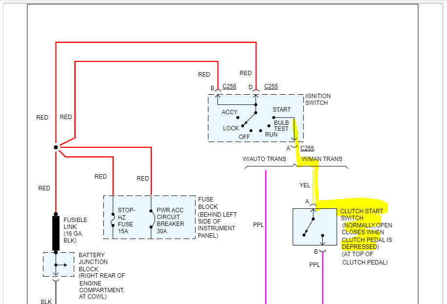
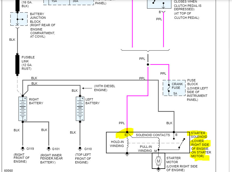
When you first install the new switch, can you start the vehicle? Have you checked the clutch safety switch for adjustment and power both to it and out when depressed?

I attached the wiring schematic below for the starting circuit. Do me a favor. There should be a yellow wire and a purple wire out from the clutch switch. Check to see if there is power at the yellow one. If there is, depress the clutch and see if there is power out at the purple wire.

Let me know what you find.

Take care,

Joe

See pics below.
Was this
answer
helpful?
Yes
No
Sunday, October 30th, 2022 AT 8:46 PM

Please login or register to post a reply.