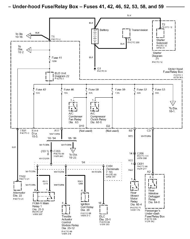
Tuesday, March 26th, 2019 AT 5:11 PM
I just bought this used vehicle and none of the system works until we turn the key to position 2 or 3. Where should I start checking?



