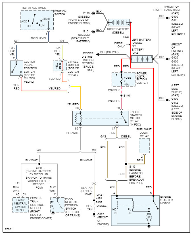
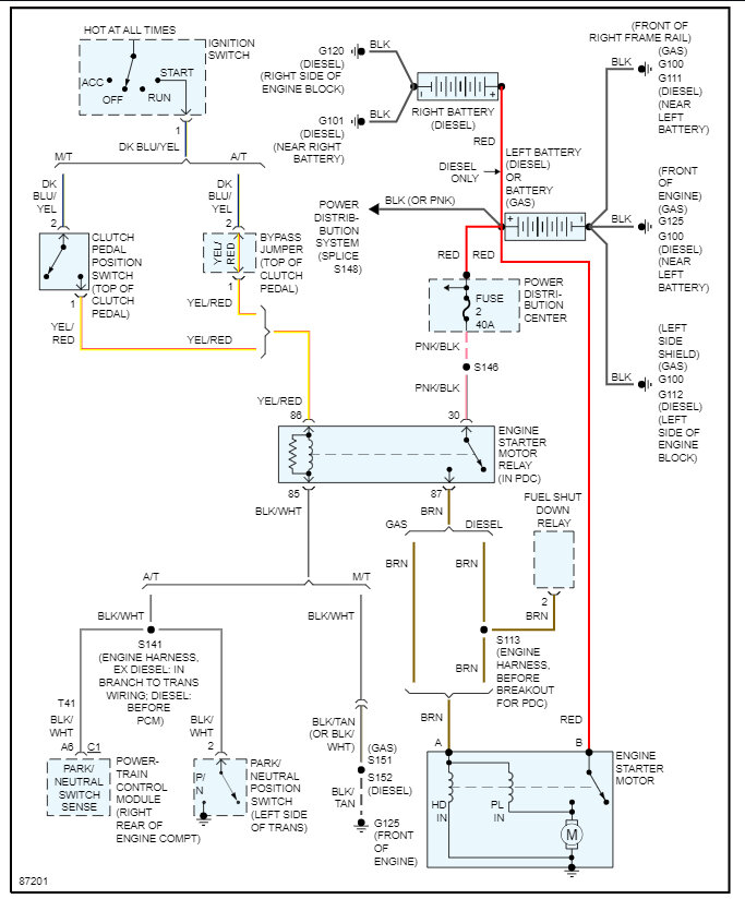
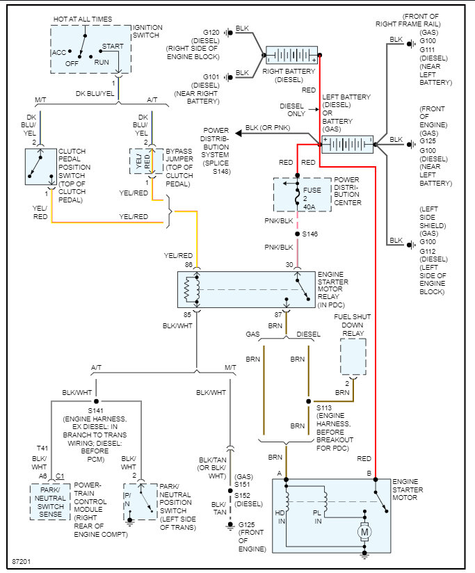
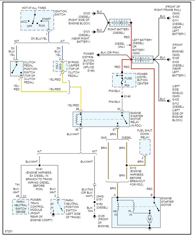
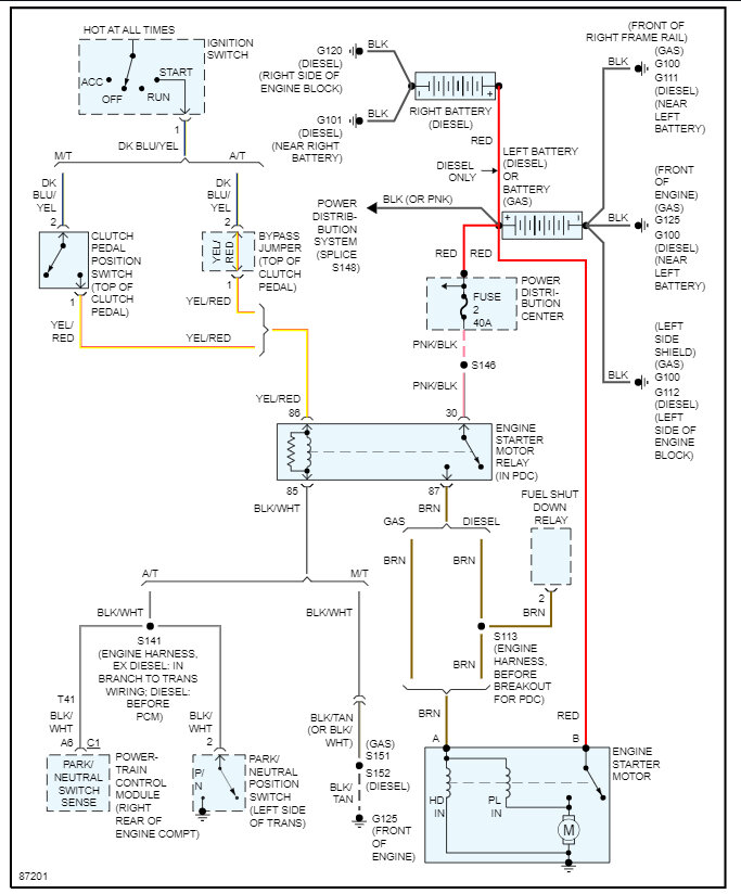
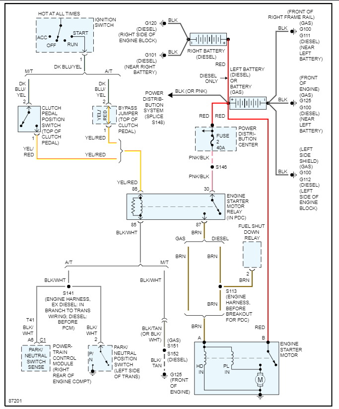
Tuesday, September 12th, 2023 AT 6:40 AM
We have the truck listed above 1500. I just replaced the starter, flex plate, torque converter and neutral safety switch. The truck was cranking when we tried bypassing the starter relay but now it won't. All outside lights work. Dash and radio and A/C come on, but it won't crank. Starter and battery both show 12v. Don't have a clue what's going on.



