Need Torque Specs 2000 Mercury Sable

Tiny
MCASDORPH
  • MEMBER
  • 2000 MERCURY SABLE
  • 3.0L
  • V6
  • FWD
  • AUTOMATIC
  • 200,000 MILES
I have to replace the head gaskets on a 2000 Mercury Sable 3.0, I removed the following and need torque (and sequences) specs for the following:

Head Bolts
Exhaust Manifold Bolts
Lower Intake Bolts
Upper Intake Bolts
EGR Valve Bolts
Valve Cover Bolts
Monday, March 28th, 2016 AT 6:03 PM

14 Replies

Tiny
HMAC300
  • MECHANIC
  • 48,601 POSTS
What vin S or U they are different
Was this
answer
helpful?
Yes
No
+1
Tuesday, March 29th, 2016 AT 6:25 AM
Tiny
MCASDORPH
  • MEMBER
  • 30 POSTS
U
Was this
answer
helpful?
Yes
No
Tuesday, March 29th, 2016 AT 6:32 AM
Tiny
HMAC300
  • MECHANIC
  • 48,601 POSTS
Valve cover bolts 106 inch lbs. Exhaust man bolts 15-18 ft lbs. All torques given in first line are ft lbs. Unless otherwise like valve cover bolts. See pics in following email
Was this
answer
helpful?
Yes
No
+1
Tuesday, March 29th, 2016 AT 7:08 AM
Tiny
HMAC300
  • MECHANIC
  • 48,601 POSTS
See pics
Was this
answer
helpful?
Yes
No
Tuesday, March 29th, 2016 AT 7:09 AM
Tiny
MCASDORPH
  • MEMBER
  • 30 POSTS
What about the head bolts Sequence, I don't understand that first image, why is step 1 tighter than step 3?
Was this
answer
helpful?
Yes
No
Tuesday, March 29th, 2016 AT 9:59 AM
Tiny
HMAC300
  • MECHANIC
  • 48,601 POSTS
Step one puts initial torque to gasket not final
Was this
answer
helpful?
Yes
No
Tuesday, March 29th, 2016 AT 12:17 PM
Tiny
MCASDORPH
  • MEMBER
  • 30 POSTS
I suspected that but I figured I'd ask. Thanks. Also forgot one, what is the torque for the rocker arm bolts. Can't forget those. Lol
Was this
answer
helpful?
Yes
No
+1
Tuesday, March 29th, 2016 AT 6:00 PM
Tiny
HMAC300
  • MECHANIC
  • 48,601 POSTS
Step 1- 7 ft lbs step 2 24 ft lbs
Was this
answer
helpful?
Yes
No
+2
Wednesday, March 30th, 2016 AT 7:16 AM
Tiny
MCASDORPH
  • MEMBER
  • 30 POSTS
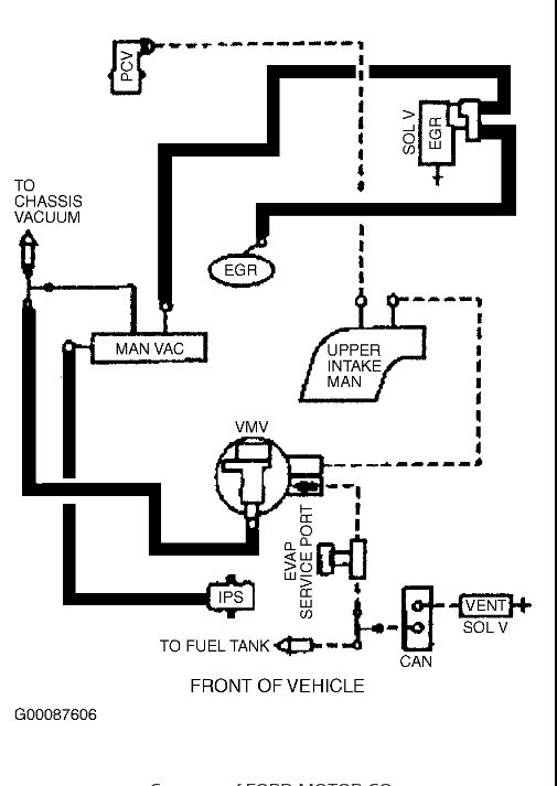
Thanks, also the EGR pipe that runs to the exhaust manifold, it appears to have two hoses coming off of it (actually one is missing and the other is on it but is not hooked up to anything, was like that when I got the car), where do those hoses run to?
Was this
answer
helpful?
Yes
No
Thursday, March 31st, 2016 AT 7:00 AM
Tiny
HMAC300
  • MECHANIC
  • 48,601 POSTS
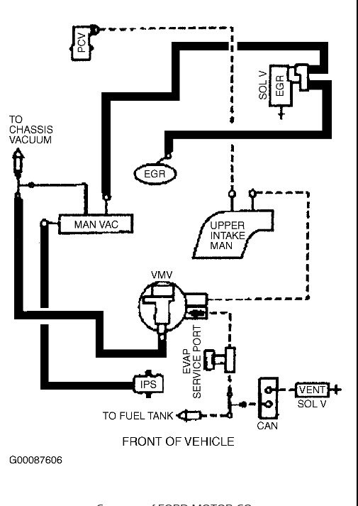
You need a ford manual for that we don't show that stuff here is vacuum diagram
Was this
answer
helpful?
Yes
No
Thursday, March 31st, 2016 AT 7:08 AM
Tiny
MCASDORPH
  • MEMBER
  • 30 POSTS
Actually I just found a illustration on it, those two from the EGR Tube run to the Delta Pressure Feedback EGR apparently. That should be everything I need, Thanks for the help
Was this
answer
helpful?
Yes
No
Thursday, March 31st, 2016 AT 7:20 AM
Tiny
MCASDORPH
  • MEMBER
  • 30 POSTS
Well I didn't want to bother you again. Lol, but I need the torque for the tensioner bolt and idler bolts, then that should be it.
Was this
answer
helpful?
Yes
No
+1
Thursday, March 31st, 2016 AT 9:34 AM
Tiny
HMAC300
  • MECHANIC
  • 48,601 POSTS
Both are 30-41 ft lbs.
Was this
answer
helpful?
Yes
No
Thursday, March 31st, 2016 AT 10:03 AM
Tiny
MCASDORPH
  • MEMBER
  • 30 POSTS
Believe it or not, when I was replacing those head gaskets I was under the weather and overlooked the fact that I had put the gaskets on flipped over the wrong way and when I filled it with water to check for leaks both heads leaked on the same ends of the head (#1 on rear head and #6 on front head) so luckily the extra hole in the gaskets stuck out enough for me to spot the leak to outside and I had to buy the gaskets and bolts a second time tore it back apart and sure enough they where flipped. Lol, had I not felt bad I would have caught that the first time around but you live and learn, anyway I got it back together and torqued and putting the rocker arms on I broke the egr tube with the ratchet, so thinking about how to come up with money ($100) for a "overly priced" EGR tube, I looked at a 2001 Taurus that also had a 3.0 in it and the EGR tube it had and got it off and compared the two and it would work so I put it on the Sable, got it completely put back together last night and got the belt back on it today and started it up, there was some smoke coming out decent originally, We drove to town and back in our other vehicle and decided to start it up again and it didn't have as much smoke and I also noticed it doesn't smoke right off which makes me think its pooled in the cats or muffler and has to heat up before it starts burning it off.

I left the EGR tube lines off and its not blowing smoke out of those so that rules out Bank 1 but I can't check bank 2 without removing the O2 sensor to see if smoke comes out of that manifold since that is the only hole I can have to check for smoke, or else disconnect the coil pack and remove plugs 4, 5 & 6 and crank it to check for water shooting out the plug holes but I suspect its just pooled in the exhaust from where it was leaking with the original bad head gasket.
Was this
answer
helpful?
Yes
No
Thursday, April 14th, 2016 AT 6:10 PM

Please login or register to post a reply.