Wednesday, June 19th, 2024 AT 7:12 PM
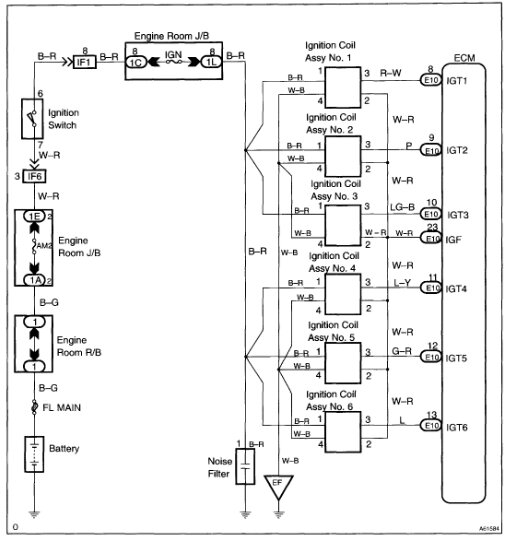
Had the po351 originally and replaced it along with 2 through 6 now after new coils and plugs still misfires and bogs down of replacing all of that will not accelerate to 1,000 RPMs and spits and sputters.

















