1999 Mitsubishi Montero 6 cyl Two Wheel Drive Automatic
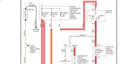
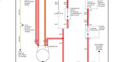
Vehicle wasn't charging. Tested with a multi-meter. Replaced the alternater and belt. Vehicle is still not charging. I have found nothing else obvious. What am I missing here?
Sunday, December 20th, 2009 AT 6:22 PM




