2003 Mercury Sable STARTER

Tiny
BIGBOOKMAN
  • MEMBER
  • 2003 MERCURY SABLE
Engine Mechanical problem
2003 Mercury Sable 6 cyl Front Wheel Drive Automatic 86000. Miles

HOW DO I CHANGE THE STARTER. WHEN I TRY TO START MY CAR IT WANT TURN OVER, I HAD THE BATTERY CHECKED AND IT WAS FINE.
Monday, May 26th, 2008 AT 1:27 AM

1 Reply

Tiny
RASMATAZ
  • MECHANIC
  • 75,992 POSTS
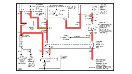
Better check 1st if you have a problem with the Mega fue/fuse no.7 and no.37 ignition switch/transmission range sensor/starter relay before you get to the starter-

Do this have helper hold key at crank position and you go look for power at the white and pink wire at starter-do you have it? If not see below -If so-replace the starter.


https://www.2carpros.com/forum/automotive_pictures/12900_sable_1.jpg

Was this
answer
helpful?
Yes
No
-3
Monday, May 26th, 2008 AT 5:34 AM

Please login or register to post a reply.