Saturday, April 11th, 2009 AT 8:09 PM
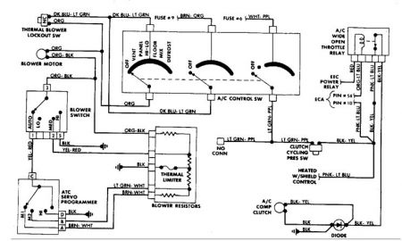
When you turn on the a/c the compressor wont engage. The solenoids open to allow refigerent to circulate, fuses good. When I run power directly from battery to compressor it engages and it blows cold air so I know its charged. Its electrical obviously but my repair manual is not very descriptive, I thing its the a/c cutout relay but dont know where it is any help would be greatly appreciated.

