
This is my 1986 Rx7, as you can see it is being modified.
At this point in time i have ran into a stick in the mud.
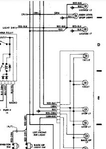
The problem is I have no running lights, I have replaced the fuses all of em. also changed all the bulbs too inside and outside bulbs. But still no fix yet.
I have brake light and turn signals, also hazard lights work too.
So what am I missing, I have thought that is could be a bad switch but am hoping that i am wrong.
Anyone have this problem before?
Saturday, November 17th, 2007 AT 8:21 PM




