Monday, November 4th, 2019 AT 12:38 PM
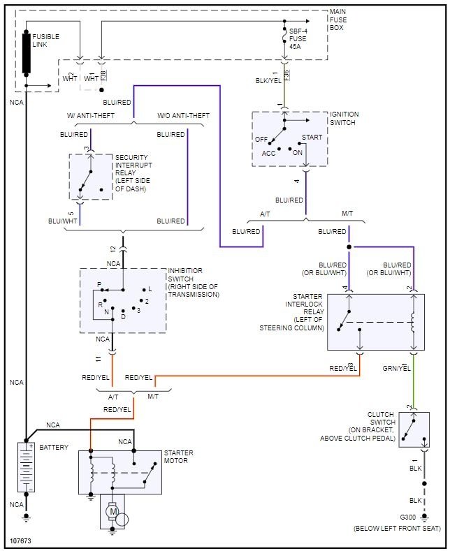
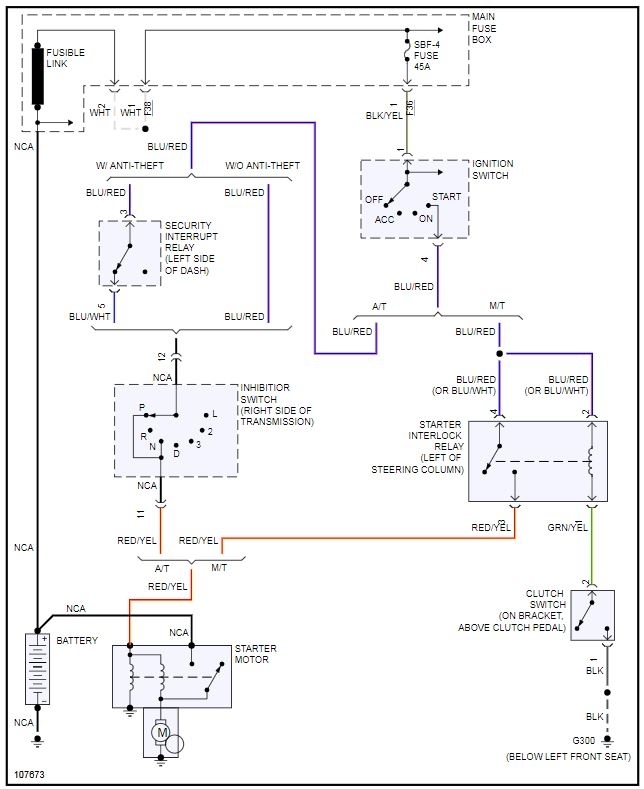
I have the vehicle listed above limited model. Can turn key over no crank at engine or starter. So I ran a wire from starter to the positive terminal on battery with key on I place the wire to the terminal fired right up. This is the ignition correct. Also my radio has power. Green light clock flashes but when you hit power button nothing put a CD in it shoots it back out. Any ideas would be highly appreciated as this is my first Subaru.



