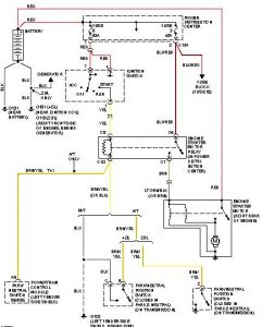
1996 Jeep Cherokee 6 cyl Two Wheel Drive Automatic
hi my car broke down for a while because of starter wouldnt crank over anymore so I went online and purchased one from autozone. When I put it in my car I did all the correct steps and electric cables and are in the right place but when I connect the cables to the battery the car will try to turn itself on without me in the car. Is there any ways to fix or look at stuff to fix this problem. Could it just be that they gave me a faulty starter cuz it will still crank over. Or a bad solinoid? And also when it does crank it will make a wierd noise! Ty
Thursday, September 30th, 2010 AT 4:45 AM



