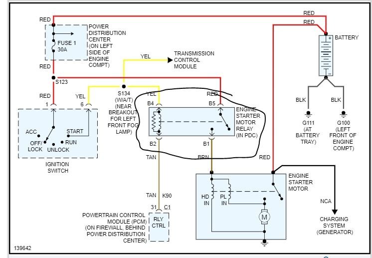
Thursday, October 10th, 2019 AT 11:27 PM
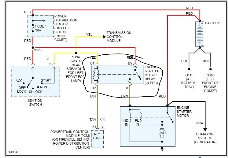
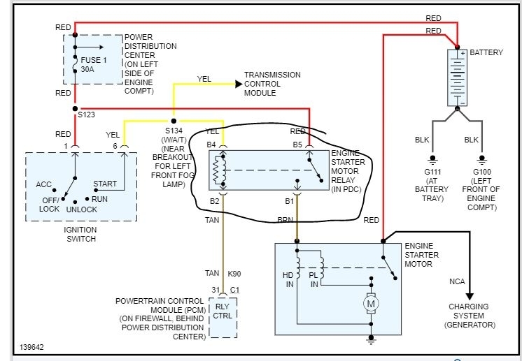
Starter and ignition switch were changed, when turning on the ignition start fuse blows out (actually seen a small spark come out of it) and the starter has a whining noise. Car does not start. Any suggestions what it could be?




