Fuel relays and the crank relays and the power relays locations needed

1994 BUICK CENTURY
83,545 MILES • 3.1L • V6 • 2WD • AUTOMATIC
Avatar
ASHLEY DEAN
  • MEMBER
  • 1 POST
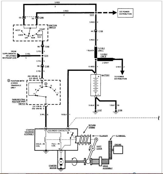
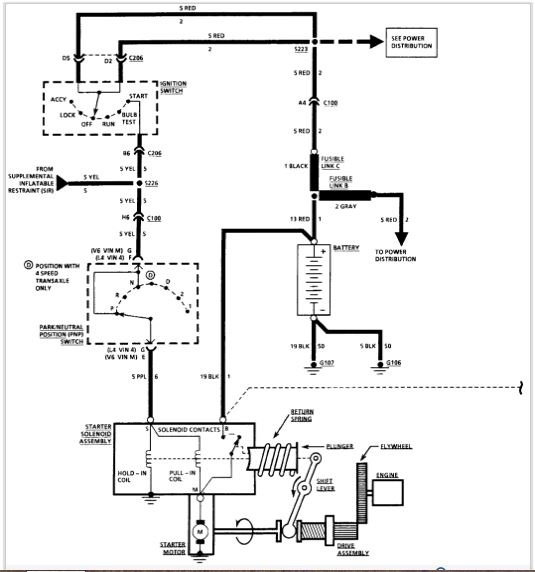
I do not know my relays or connections I need to know why my car will not crank of the field will not hit.
Aug 27, 2020 at 6:33 AM
Advertisement
Repair Safety Notice: This information is for general instructional purposes only. Vehicle repair can be dangerous. Verify all information, follow manufacturer service procedures, use proper tools and safety equipment, and consult a qualified repair shop when needed.
Avatar
4DRTOM
  • AUTOMOTIVE REPAIR CONTRIBUTOR
  • 467 POSTS
Hello I'm Tom, I can help you out.

Here are the diagrams that pertain to your car. If you have a test light you should be able to go through the system to get to the problem. Can you give me an idea how this happened? Did you just come out in the morning and you had a no crank condition? there are several things in the system that are common to this problem. Just to start off check your battery terminals for corrosion and nice tight connections. Are you getting dash light and or any sound from the engine? A click is my interest.
Let me know,
Tom
Aug 27, 2020 at 6:53 PM