
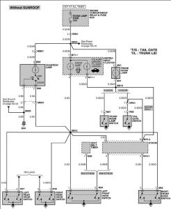
here is the schematic,, the only thing i can put together is there might be a short to ground somewhere under dash board on the ground wire fore illumination light,, and when you hit brake pedal it is breaking the ground and shutting of the light,, crawl under there and take a look to see if any wires are contacting brake assembly,, shake the harnesses and see if the light shuts down,, if this doeasnt fix it u might have an etac module problem. The circuit is getting a ground from somewhere it shouldnt be,,, one question ,, is the light in the trunk illuminated also or no,, this will narrow down the short to ground
Tuesday, May 29th, 2007 AT 5:25 PM