Horn not working

1998 DODGE STRATUS
155,500 MILES • 2.4L • 2WD • AUTOMATIC
Avatar
JONNY RAMSEY
  • MEMBER
  • 2 POSTS
I recently traded for the car listed above and my horn isn't working. I changed the fuse but it's still not working. Does anyone know if the wiring is bad in these cars or if the actual horn could have gone out?
Mar 27, 2021 at 9:45 AM
Advertisement
Repair Safety Notice: This information is for general instructional purposes only. Vehicle repair can be dangerous. Verify all information, follow manufacturer service procedures, use proper tools and safety equipment, and consult a qualified repair shop when needed.
Avatar
CARADIODOC
  • AUTOMOTIVE REPAIR CONTRIBUTOR
  • 34,308 POSTS
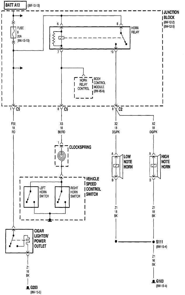
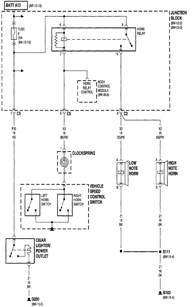
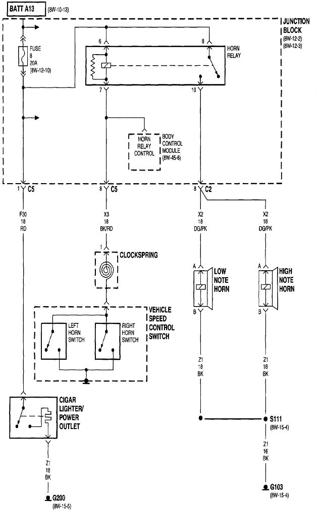
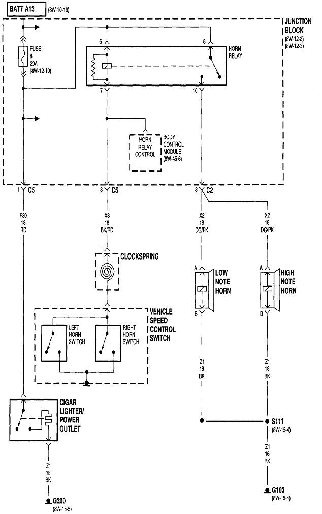
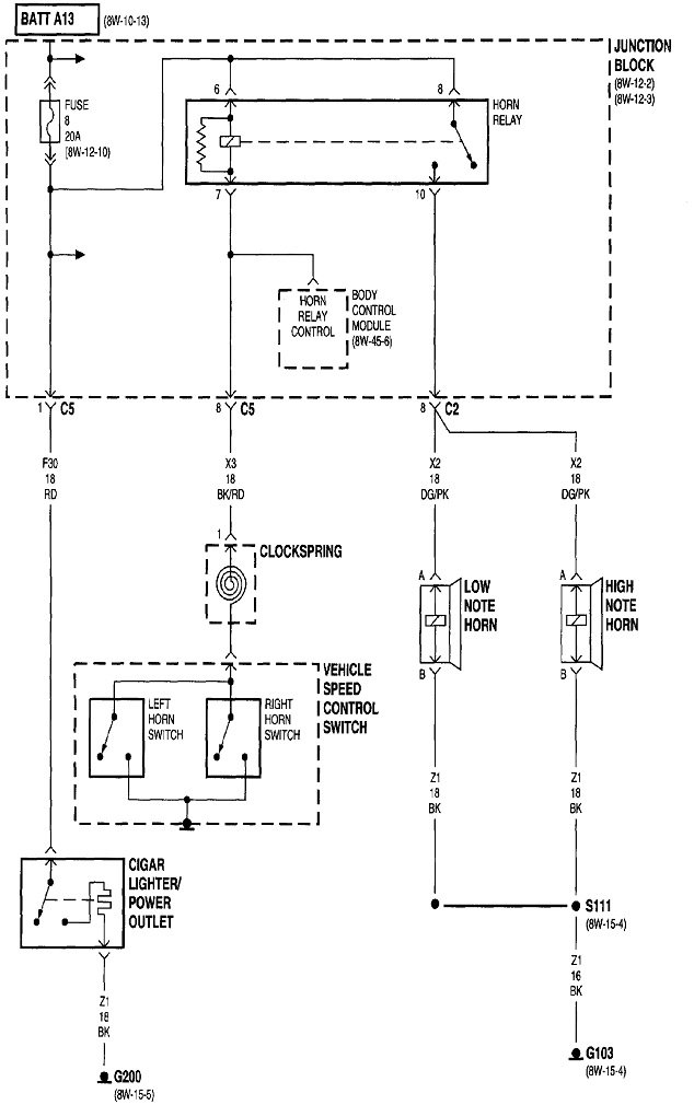
Start by listening for the click of the horn relay. That divides the system in half, with part of the relay in each half. If you don't hear that click, the clock spring is the best suspect. If you do hear the click, the better suspect is both horns are defective.

Horns often short, but that causes the fuse to blow. When that happens, the relay won't click either. We know your horns aren't shorted because you found the fuse to be okay.

A quick test of the horns is to remove the horn relay from its socket, then use a stretched-out paper clip to connect the two terminals shown with the red arrows together. If the horns work and sound normal, we'll have to pursue the clock spring.

The clock spring is a wound-up ribbon cable in a plastic housing under the steering wheel. If that cable is coming apart, eventually other systems will be affected. Specifically, the "Air Bag" warning light will turn on, and the cruise control system will not work.
Mar 27, 2021 at 2:40 PM