Wednesday, June 6th, 2018 AT 4:55 PM
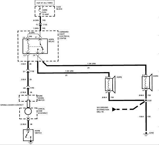
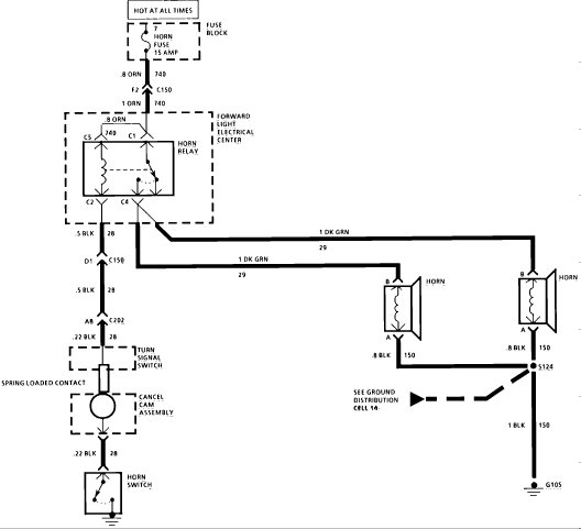
I have a question but I am not trying to look for things going wrong. I was just wondering. I am replacing a turn signal switch and when I reconnected the electrical harness under the steering column than the battery. I put the steering wheel back on and horn pad. After that my horn would not blow. Did I do anything wrong or is it because the turn signal switch is disconnected?

