HOME
ASK A QUESTION
REPAIR GUIDES
BECOME A MEMBER
LOG IN
Login with Facebook
OR
Remember me
NOT A MEMBER?
FORGOT PASSWORD?
CONTACT US
PRIVACY POLICY
TERMS AND CONDITIONS
☰
Home
Honda
Accord
Electrical
Alternator
Wiring
Alternator plug wiring
LSKIVERS
MEMBER
1988 HONDA ACCORD
4 CYL
2WD
AUTOMATIC
132,000 MILES
I bought this car someone cut the plug from alt. I cant get it to charge how do the wires go back together.
Sunday, January 11th, 2009 AT 10:57 AM
1 Reply
KASEKENNY
MECHANIC
18,907 POSTS
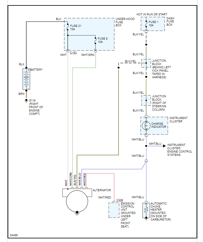
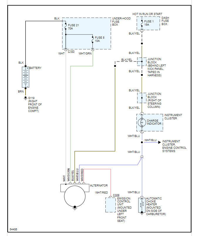
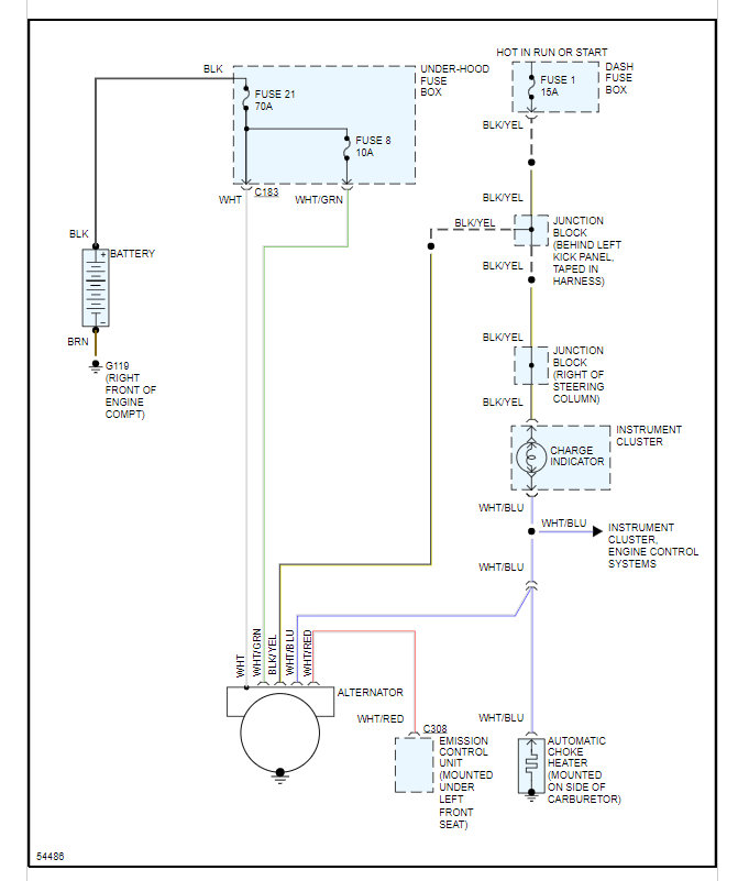
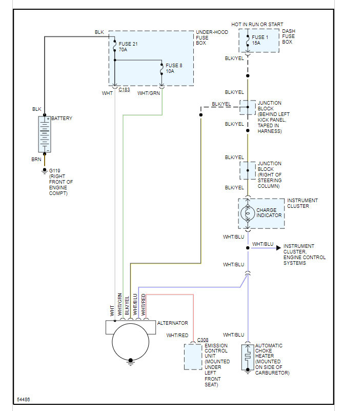
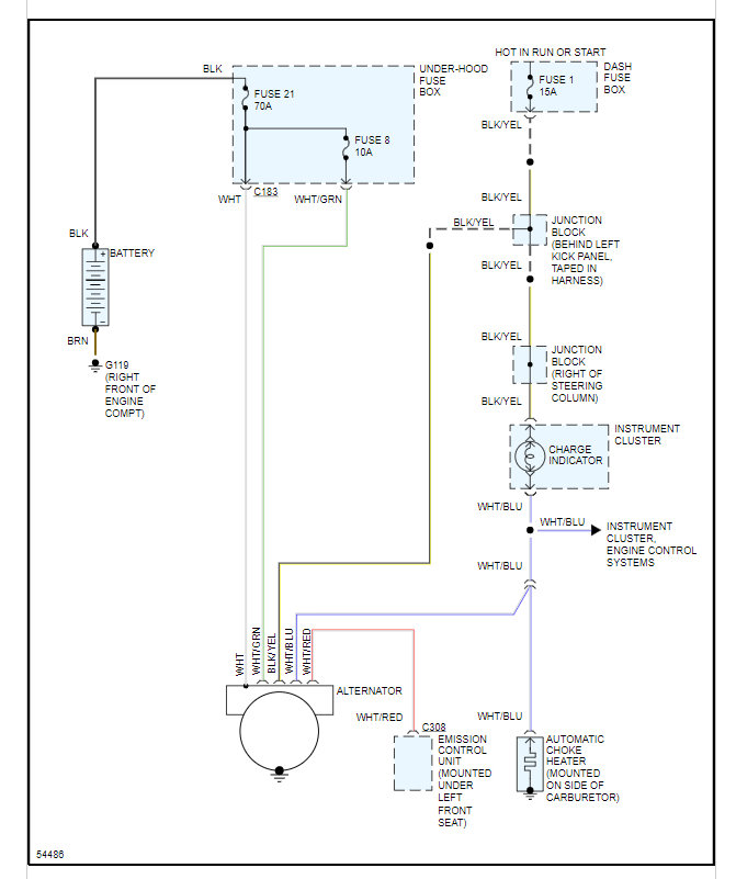
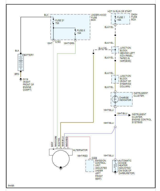
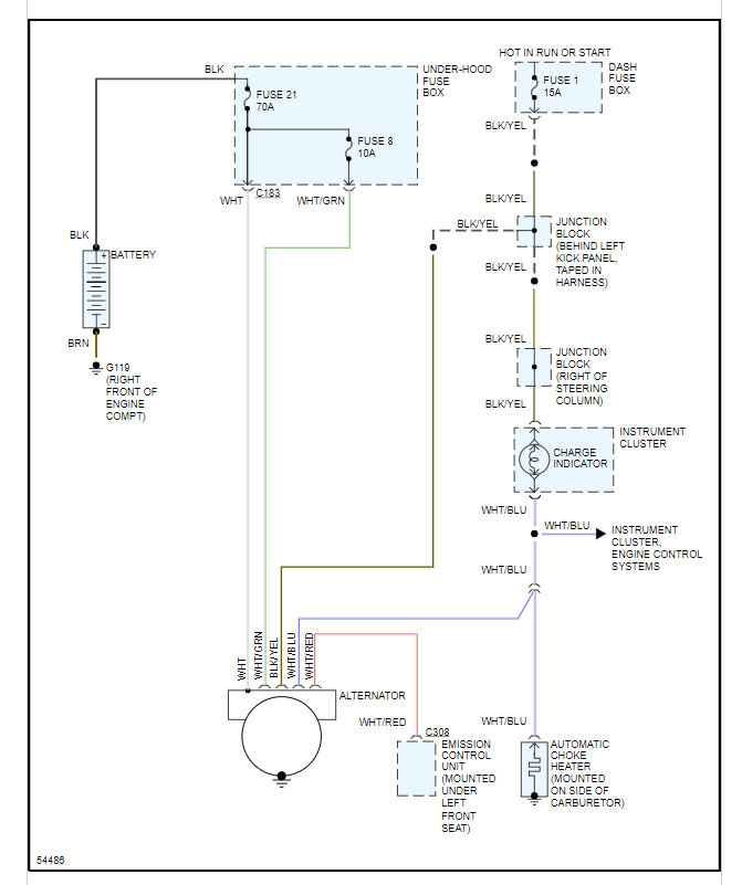
You are going to have to replace the connector and then test the system to make sure it is operating. Here is a guide that will help with this test:
https://www.2carpros.com/articles/how-to-check-a-car-alternator
Below you will find the wiring diagram and info on the pinout chart.
Please run through this and let us know if you have other questions. Thanks
Images (Click to make bigger)
Was this
answer
helpful?
Yes
No
-2
Tuesday, September 28th, 2021 AT 7:47 PM
Please
login
or
register
to post a reply.
Related Alternator Wiring Content
Alternator Wiring
The Battery Was Not Charging And In Testing The Alternator I Broke A Bolt. So I Replaced The Alternator With A New One Today But The Battery...
Asked by
Douglas41
·
2 ANSWERS
1 IMAGE
2001
HONDA ACCORD
VIDEO
Alternator Replacement
Instructional repair video
GUIDE
Alternator Replacement
Got a red battery warning light on? This most likely means the alternator has gone out and needs a replacement. To confirm the failure use a voltmeter to test the alternator...
1990 Honda Accord Alternator
I Am Baffled By This Problem Hopfully Someone Can Help. My Alternator Isnt Charging Withboth Battery Cables On The Battery When I...
Asked by
dcook926
·
3 ANSWERS
1990
HONDA ACCORD
Changing Out Alternator?
What Is The Easiest Way To Remove And Replace My Alternator In My 88 Honda Accord Dx?
Asked by
JDizzle420247
·
3 ANSWERS
2 IMAGES
1988
HONDA ACCORD
1988 Honda Accord Alternator Not Charging Battery
I've Replaced (2) Alternators And (2) Batteries Within A Two Month Period. Each Time The Car Ran Fine For About 2 Weeks When The Battery...
Asked by
jarlaxle
·
1 ANSWER
1988
HONDA ACCORD
1988 Honda Accord Can I Replace A Voltage Regulator...
Electrical Problem 1988 Honda Accord Manual Hi, I Have A Question About A Voltage Regulator. I Have An '88 Honda Accord 2.0l...
Asked by
HondasRule
·
3 ANSWERS
1988
HONDA ACCORD
VIEW MORE
Ask a Car Question. It's Free!
How to Test an Alternator
Alternator Replacement
Alternator Replacement