Heater/ AC blower motor not working properly

Tiny
GEORGE KOCHER
  • MEMBER
  • 1995 GMC JIMMY
  • 4.3L
  • V6
  • 4WD
  • AUTOMATIC
  • 115,000 MILES
Blower motor was working fine then shut off and then came back on but shut off for good. So, I changed the resistor but that didn't help. So, I was checking the power at switch and the switch fell apart, so I replaced that as well. However, checking power at the blower with a test light I have power at both wires (the purple and the black). I made a jumper wire the black wire to ground. And the motor works at one speed. My question is, why do I have power at the black wire at the blower motor?
Friday, April 1st, 2022 AT 8:05 AM

1 Reply

Tiny
CARADIODOC
  • MECHANIC
  • 34,481 POSTS
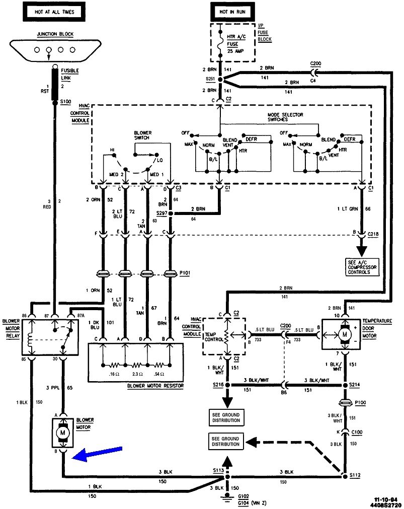
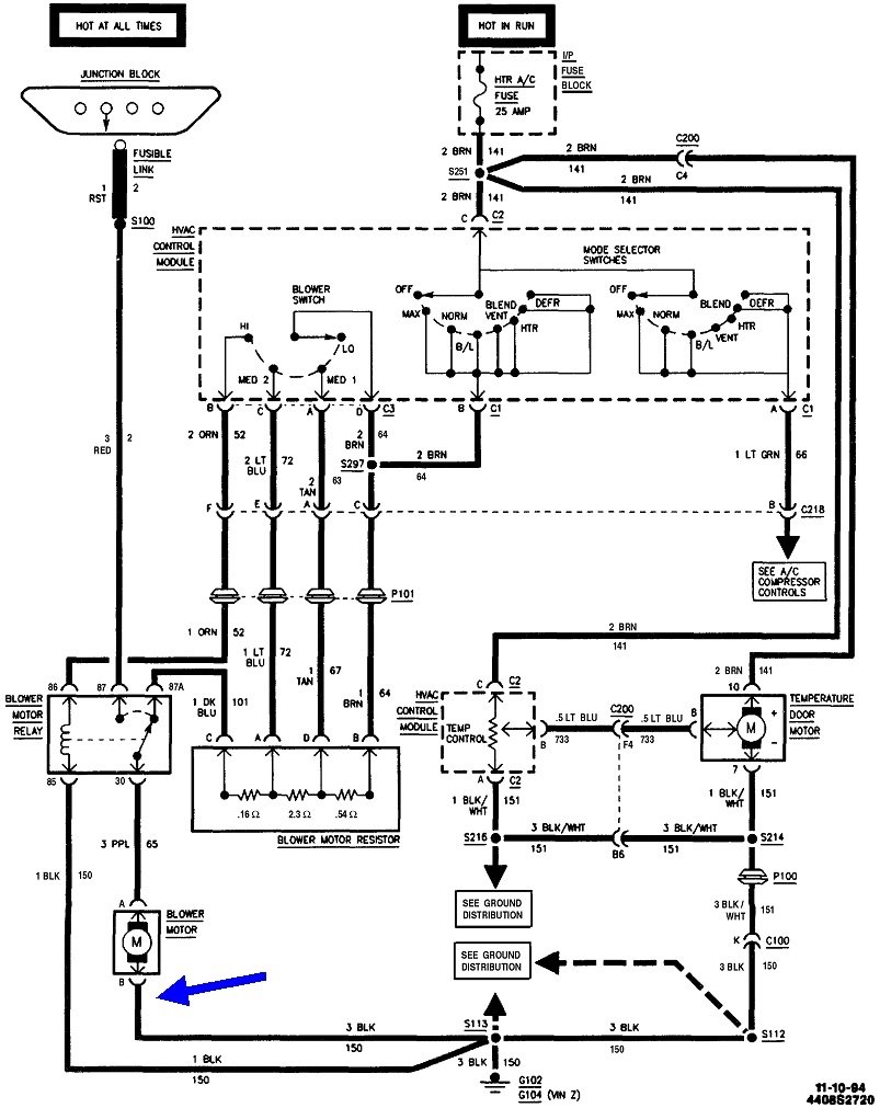
You're a number of steps through the diagnosis already. The best observation is the fan motor runs when you added the ground wire. Finding 12 volts on it was proof that circuit is open, (has a break in it). Follow that wire and I suspect you'll find it corroded at the terminal where it bolts to the body.

As for only running in one speed, if that is the highest speed, that one is switched on through a relay because that's a lot of current for the speed switch to handle. All other speeds go through the resistor assembly and speed switch. Start by looking at the old switch to see if any terminals are black or discolored, or if the plastic housing is melted around them. If you see that kind of damage, the connector terminals will also have been overheated and we'll have to address that. Just replacing the switch or just the connector is only half of the repair.

If it's only one of the lower speeds that works, we'll have to look at the speed switch and the relay circuit. This diagram shows the relay's coil is grounded at the same place as the motor is grounded. Corrosion in that terminal could make the high-speed relay inoperative. To have only one or some working lower fan speeds would again point to overheated terminals at the speed switch, but also possibly at the resistor assembly.

To complicate the diagnosis, they don't show a thermal fuse inside the resistor assembly in this diagram, but almost every assembly uses one. The second photo shows the assembly for your model, and they use three thermal fuses, (red arrow). That's unusual, but if one is burned open, that one speed would be inoperative. They would not affect the highest speed as that is switched on by the relay. Thermal fuses are never intermittent. Once they burn open, that speed will never work until the assembly is replaced. Those fuses burn open due to tight bearings in the fan motor. As those bearings load the motor down, current flow goes up until that fuse gets hot enough to melt internally. You'll see that when the motor is removed. The fan should rotate quite a while after spinning it by hand. Or, it should take a good five seconds or longer to coast to a stop after it is switched off. With tight bearings, you'll see it stop right away. The fix for tight bearings is to replace the motor.

Please let me know what you find, then we'll see if we have to go further.
Was this
answer
helpful?
Yes
No
Friday, April 1st, 2022 AT 1:27 PM

Please login or register to post a reply.