Thursday, August 25th, 2022 AT 11:35 AM
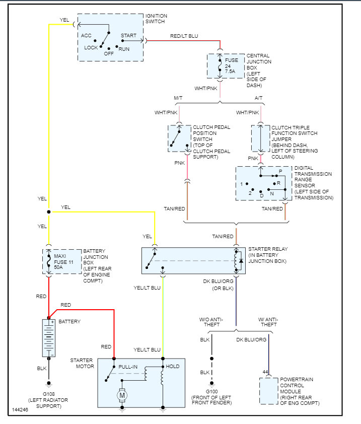
My truck has no power whatsoever. I thought maybe it was fusible links, so they were changed. I also put a new battery in. I tried to hook up the battery but as soon as I put the negative cable on, it drains. I sanded down my cables to make sure that it was getting a good connection to the ground. I grounded the starter, make sure there was ground on the transmission, frame etc. I can still find no ground on the cables. When I check the positive battery to the negative cable, I have no reading but when I apply negative cable to the negative post, I'm showing a positive number. I know that the negative cable is on metal regardless of the negative of the multimeter being on metal regardless of where it is it will not show ground. The only time that I get a reading on the negative cable is when the negative post and the negative cable are checked, and it shows positive battery voltage.



