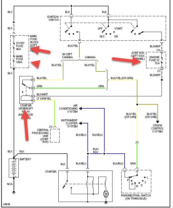
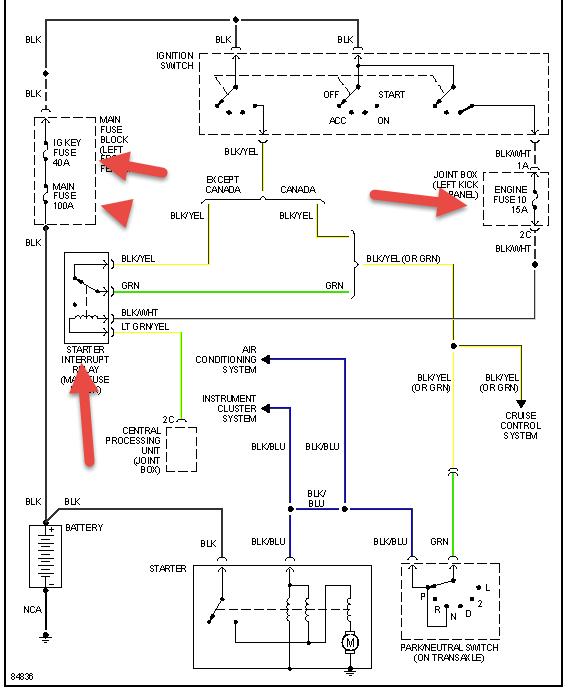
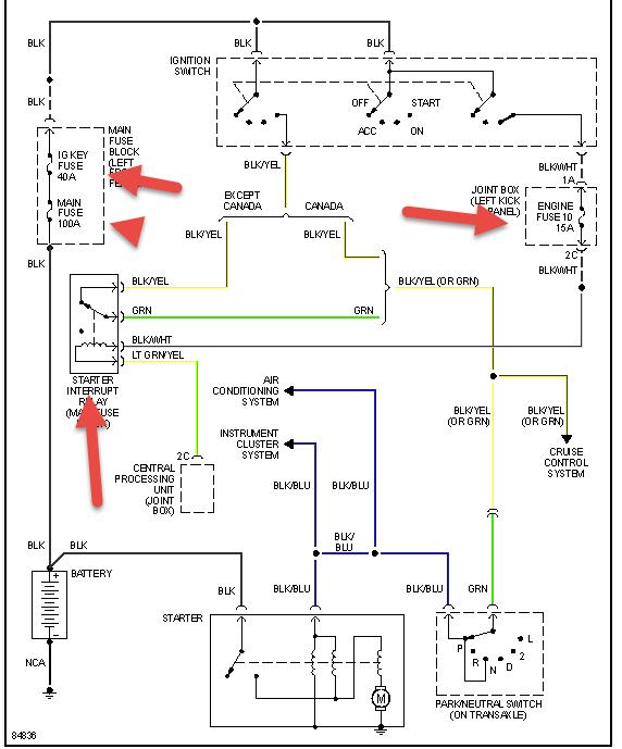
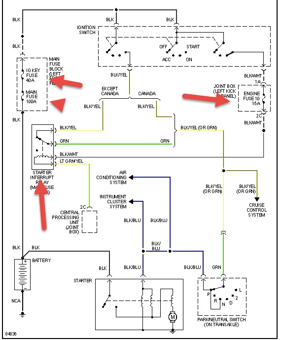
Sunday, June 15th, 2014 AT 11:59 AM
Basically I put new fuel pump in it its getting fire tested it for that its getting fuel tested. That but it will not start. What's going on



