Gas fill not working properly

Tiny
BYERLEY69
  • MEMBER
  • 2003 KIA SORENTO
  • 3.5L
  • 6 CYL
  • 4WD
  • AUTOMATIC
  • 109,000 MILES
When you go to put gas in it it spills gas all over you and the ground if you pump very quickly at all.
Friday, October 30th, 2020 AT 6:08 PM

1 Reply

Tiny
KASEKENNY
  • MECHANIC
  • 18,907 POSTS
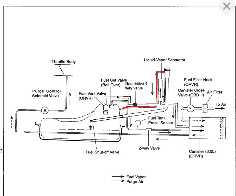
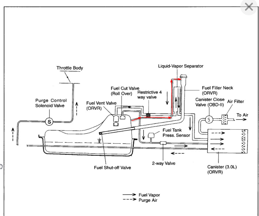
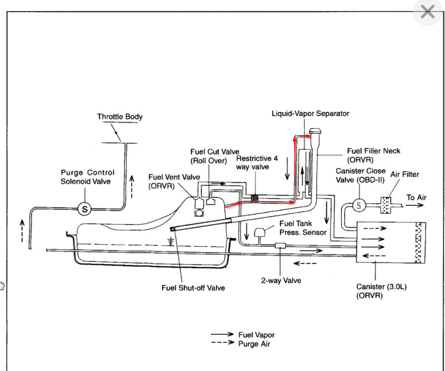
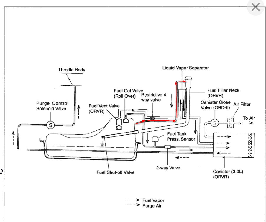
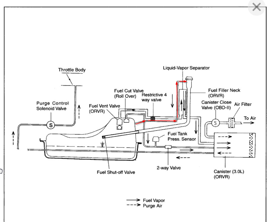
Normally this is due to the filler neck having an obstruction in it. So when you put fuel in the neck it backs up quickly and overflows. Take a look at the diagram.

If there are no obstructions then you most likely have a vent line that is obstructed and causing the fuel to back up the line and overflow. The way the pump works is it picks up the fuel vapor coming back up from the tank and it clicks the nozzle off. When this vent line is blocked it cannot sense this and do to the fuel not having a place to vent it backs up the neck.

Take a look at these diagrams and let me know what questions you have.

However, we are going to need to take both out and inspect them for obstructions. That means it looks like your tank needs to come out unless you can reach them from underneath. It is not clear from looking at this information if they can be reached.
Was this
answer
helpful?
Yes
No
Friday, October 30th, 2020 AT 6:34 PM

Please login or register to post a reply.

Related General Content