Thursday, May 9th, 2019 AT 10:32 AM
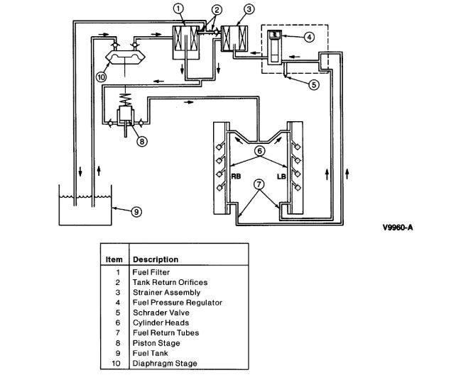
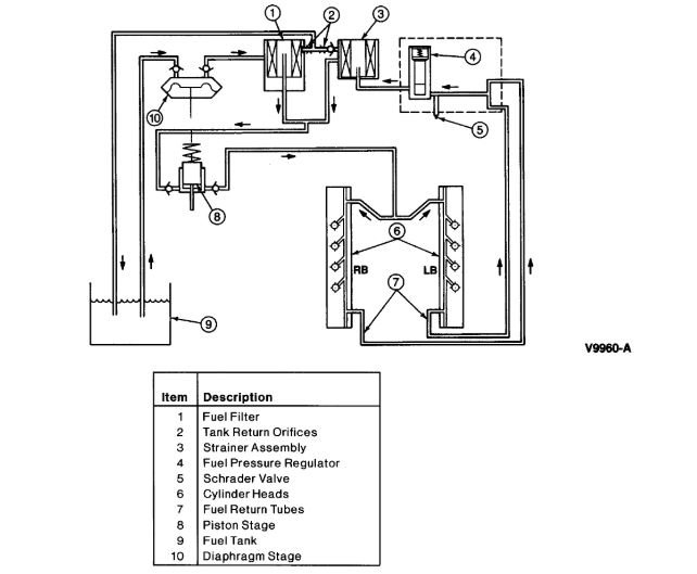
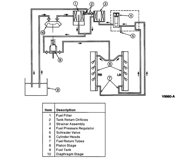
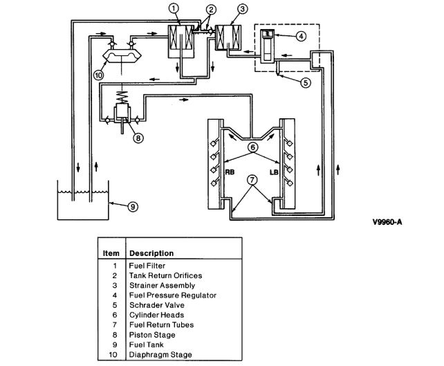
I've replaced the lift pump behind the fuel bowl. I've cleaned out my lines in the tank, but once I cracked the fuel line off the fuel regulator or fuel water separator which ever. I am not getting diesel there but my fuel bowl is filling up. Is the regulator the problem? Would it cause my crank no start? It will only start with starting fluid, idles rough then shuts off.



