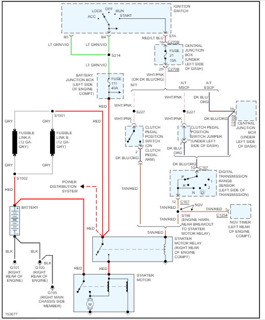
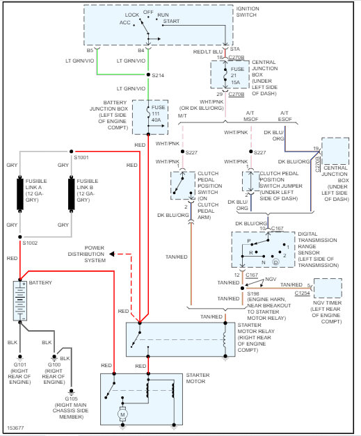
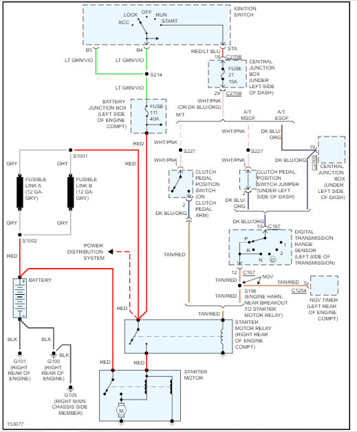
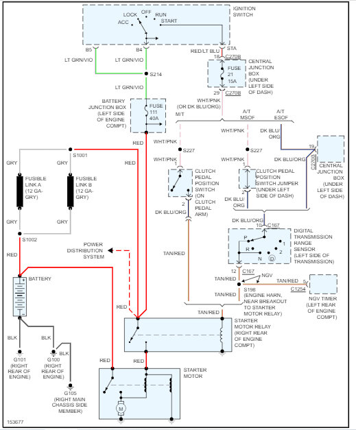
Friday, May 26th, 2023 AT 4:51 PM
Hi, I just replaced the A/C compressor and accumulator in my truck listed above. When I started it the starter sounded kind of loud and then the starter solenoid started to smoke then made lots of noise. I shut the truck off, looked at wiring that is in front of the accumulator and seemed good, so I replaced the starter and solenoid and bam Same thing. Thinking I may have something wrong after I put the new accumulator on. Please help.


