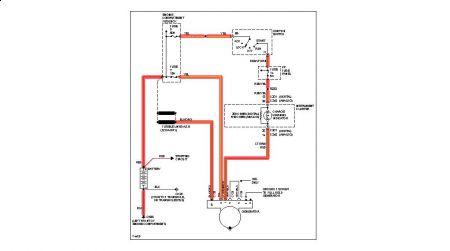
My alternator died, then the battery froze. I purchased a new battery and the van starts no problems. I replaced the alternator (And had it tested at Canadian Tire and it passed twice) and the charging system light stays on.
I checked the wiring harness and there does not seem to be any damage and checked any of the grounds that I could find.
Any other thinks I can try?
Frank
Tuesday, March 31st, 2009 AT 3:27 PM



