2000 Ford Escort Can't get car out of park

Tiny
JAZZERGAL503
  • MEMBER
  • 2000 FORD ESCORT
  • 4 CYL
  • FWD
  • AUTOMATIC
  • 220,000 MILES
I have 2 problems really - one is the car gets stuck in park and can't shift out of that.

Question 2 - how do you fix or install a horn or what would make the horn stop working?
Thursday, March 18th, 2010 AT 8:50 PM

3 Replies

Tiny
BMRFIXIT
  • MECHANIC
  • 19,053 POSTS
Check if have brake light on when stepped on brake paddle if not check fuses and brake light switch

Horn maybe at fault
Check fuses and relay check horn and switch
Was this
answer
helpful?
Yes
No
Saturday, March 20th, 2010 AT 8:22 PM
Tiny
JAZZERGAL503
  • MEMBER
  • 6 POSTS
Yes we looked for the horn relay but can't find it. We've decided to hook up a toggle switch to fix that. Any insight on this trick would be appreciated.

Car in park problem - using the old screwdriver in the little release hole by the shifter to allow car to shift out of park. The brakes do work - brake lights come on but we've noticed the brake light on the instrument panel is on (not sure if this was on all the time before the car was brought to us to repair).
Was this
answer
helpful?
Yes
No
-1
Sunday, March 21st, 2010 AT 4:59 AM
Tiny
BMRFIXIT
  • MECHANIC
  • 19,053 POSTS


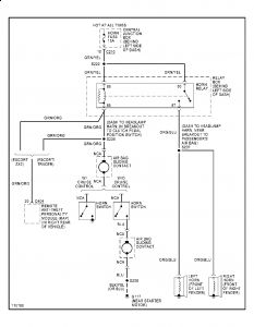
https://www.2carpros.com/forum/automotive_pictures/99387_Graphic1_691.jpg



Disconnect horn switch connector(s). Continuity should not exist between horn switch wires with horn button(s) released. Press horn button(s). Continuity should exist.check and suspect clock spring if it the switch
Was this
answer
helpful?
Yes
No
Sunday, March 21st, 2010 AT 6:38 PM

Please login or register to post a reply.