Wednesday, October 10th, 2018 AT 1:10 PM
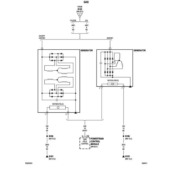
I have replaced alternator three times and it still does not charge my battery. So I replaced my battery still nothing. My dash lights and interior lights flash, my radio turns on and off and more dash lights come on and off. My gauges except the speedometer flip up and down and sometimes it acts like it is going to stall. I am at a loss. What could it be?


