Codes P0302 and P0202, loss off power while running and driving idle not strong?

Tiny
LANCE CHAMBERS
  • MEMBER
  • 2014 CHRYSLER 300
  • 3.6L
  • V6
  • 2WD
  • AUTOMATIC
  • 50,000 MILES
Blinking check engine light, engine code p0302 and p0202 where should I start with repair spark plug/ fuel injectors?
Monday, June 5th, 2023 AT 5:52 PM

8 Replies

Tiny
JACOBANDNICKOLAS
  • MECHANIC
  • 110,192 POSTS
Hi,

Based on the codes, I would start with the fuel injector. There is an issue with the circuit or injector and either could cause a misfire.

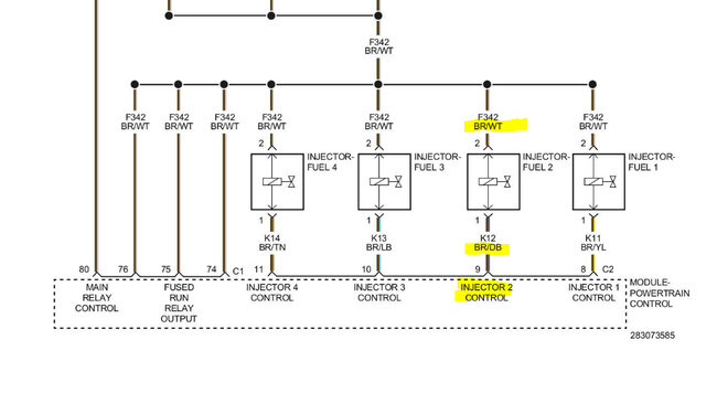
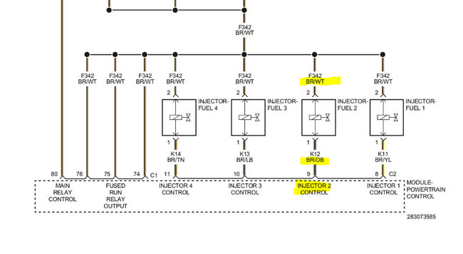
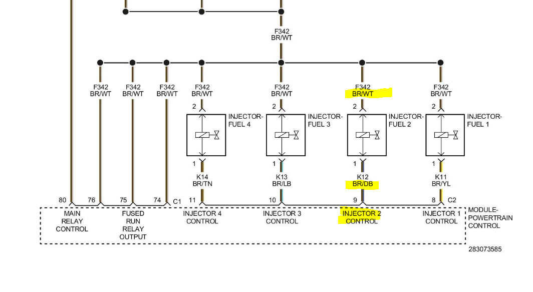
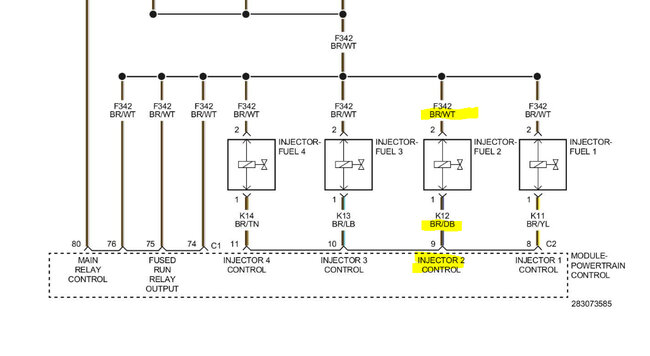
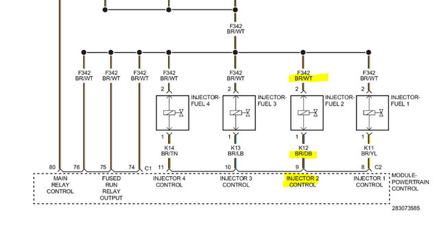
I attached a pic below. At the injector, there will be a brown wire with a white tracer. That wire should have battery voltage when the key is on. I need you to check that first. (See pic below)

If there is power, next, with the connector disconnected, do the following.

Take a test lamp and attach the alligator clip to the battery positive. With the light, probe the brown wire with a dark blue tracer. Have a helper crank the engine. While it's cranking, the test lamp should strobe on and off.

Do this and let me know the results.

Take care,

Joe

See pic below.
Was this
answer
helpful?
Yes
No
+1
Monday, June 5th, 2023 AT 9:29 PM
Tiny
LANCE CHAMBERS
  • MEMBER
  • 5 POSTS
I appreciate the response!

After further inspection I’m not seeing the white wire only blue and brown, I attached a picture below to make sure we’re on the same page as to which wires, I should be testing!

Thanks again!
Was this
answer
helpful?
Yes
No
Tuesday, June 6th, 2023 AT 11:29 AM
Tiny
JACOBANDNICKOLAS
  • MECHANIC
  • 110,192 POSTS
Hi,

There are two wires present at that injector. Both wires are brown in color, but one will have a white line/tracer through it and the other will have a dark blue one.

In your pic, you have an arrow pointing to the coil and I believe the injector. I circled what I believe is the injector. Also, I was able to find a better picture of the wiring for you.

Let me know if that helps.

Joe

See pics below.
Was this
answer
helpful?
Yes
No
Tuesday, June 6th, 2023 AT 9:02 PM
Tiny
LANCE CHAMBERS
  • MEMBER
  • 5 POSTS
Hi,

I finally did the test, everything happened just as you described, now the car is push to start, so when they cranked the car started. The strobe light flickered on and off just as you described when testing brown/dark blue.

Thank again for the response!
Was this
answer
helpful?
Yes
No
Thursday, June 8th, 2023 AT 10:40 AM
Tiny
JACOBANDNICKOLAS
  • MECHANIC
  • 110,192 POSTS
Hi,

Lance, is the misfire still present? If it is and we know the PCM and power supply are working as they should, suspect the fuel injector itself is faulty.

Let me know.

Joe
Was this
answer
helpful?
Yes
No
Thursday, June 8th, 2023 AT 8:07 PM
Tiny
LANCE CHAMBERS
  • MEMBER
  • 5 POSTS
Hi,

Just as expected, I replaced the fuel injector and now I’m back on the road. I really do appreciate the help! Definitely a life saver joe.
Was this
answer
helpful?
Yes
No
Saturday, June 10th, 2023 AT 12:39 PM
Tiny
LANCE CHAMBERS
  • MEMBER
  • 5 POSTS
Let me know if it’s a way possible for me to send you something for helping me out. I really appreciate it!
Was this
answer
helpful?
Yes
No
Saturday, June 10th, 2023 AT 12:44 PM
Tiny
JACOBANDNICKOLAS
  • MECHANIC
  • 110,192 POSTS
Hi,

First, you are very welcome; I'm glad to know you got it going again. As far as sending me something, absolutely not, but thank you nonetheless. Your letting me know we got it fixed is all I wanted. LOL

You take care of yourself and please feel free to come back anytime in the future. You are always welcome.

Joe
Was this
answer
helpful?
Yes
No
+1
Saturday, June 10th, 2023 AT 8:05 PM

Please login or register to post a reply.