Friday, August 14th, 2020 AT 7:53 AM
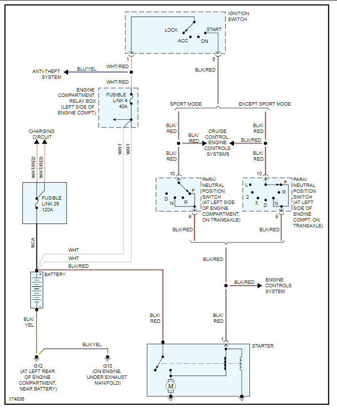
This is third time for no start no crank issue. New battery, new starter, replaced battery terminals, new alternator. No warning lights, dash lights, headlights, etc. Door open light is operable as well as interior dome light. Vehicle seemed to have sporadic accessory fluctuations, such as headlight switch turning on dash warning lights, key in ignition switch signal continuous sound instead of intermittently dinging. At a loss, need vehicle desperately.



