Electric windows not working properly

Tiny
WILLIAMDAISE
  • MEMBER
  • 2006 HYUNDAI SANTA FE
  • 2.7L
  • V6
  • 2WD
  • AUTOMATIC
  • 127,000 MILES
Put new motor in passenger side wont go down. Took the motor out dropped down window put motor back in and window went up.
Sunday, August 9th, 2020 AT 5:34 PM

3 Replies

Tiny
JACOBANDNICKOLAS
  • MECHANIC
  • 110,192 POSTS
Hi,

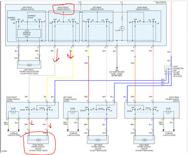
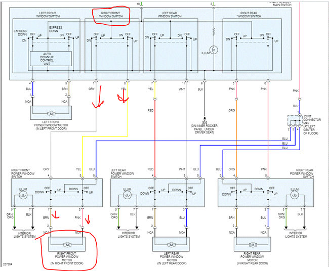
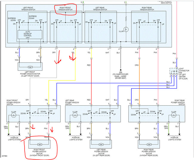
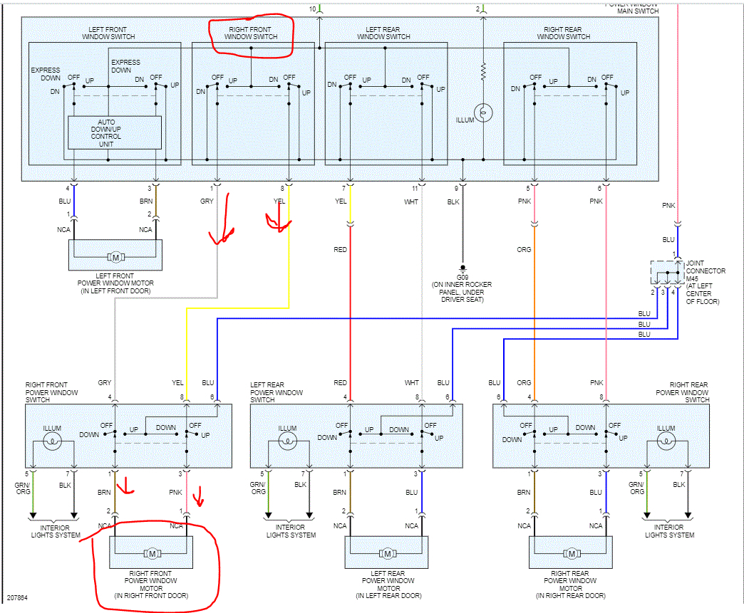
Does it only work in one direction? I have to be honest, the direction the window goes is based on polarity. What that means is which way the power flows. Based on what you are saying, I would think the plug to the motor was reversed the second time.

I attached a pic from the wiring schematic for you to see. I have arrows pointing how the polarity changed when the opposite command is given. For example, when you put the window down, the pink wire to the motor gets power and the brown functions as a ground. When you put it up, the opposite happens. That makes the motor turn in different directions.

So, what I need you to do is disconnect the motor. Using a test light, find a good ground and see if you get power at those two different wires based on the direction you select. If you only get it one way, replace the switch.

Let me know what you find or if you have other questions.

Take care,
Joe
Was this
answer
helpful?
Yes
No
+1
Sunday, August 9th, 2020 AT 9:08 PM
Tiny
WILLIAMDAISE
  • MEMBER
  • 25 POSTS
Also I used the dome light when I work the switches when I toggle the switches the light dimmed a little. So I guess the wiring is good. I hear the motor clicking it's a new motor.
Was this
answer
helpful?
Yes
No
Monday, August 10th, 2020 AT 7:18 AM
Tiny
JACOBANDNICKOLAS
  • MECHANIC
  • 110,192 POSTS
Hi,

If it's clicking, then it sounds like there is a gear issue or the glass is not moving. Do me a favor, try this test and let me know what happens.

_______________________________

Connect the motor terminals directly to battery voltage (12 V) and check that the motor operates smoothly. Next, reverse the polarity and check that the motor operates smoothly in the reverse direction. If the operation is abnormal, replace the motor.

______________________________

Try it in both directions by changing the battery polarity to the motor. Also, if it is possible for you to record the noise it's making and uploading it, I may be able to tell what is happening.

And I agree with you. If the dome light is dimming, then something is taking power.

Let me know.

Joe
Was this
answer
helpful?
Yes
No
Monday, August 10th, 2020 AT 9:32 PM

Please login or register to post a reply.