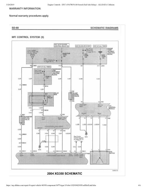
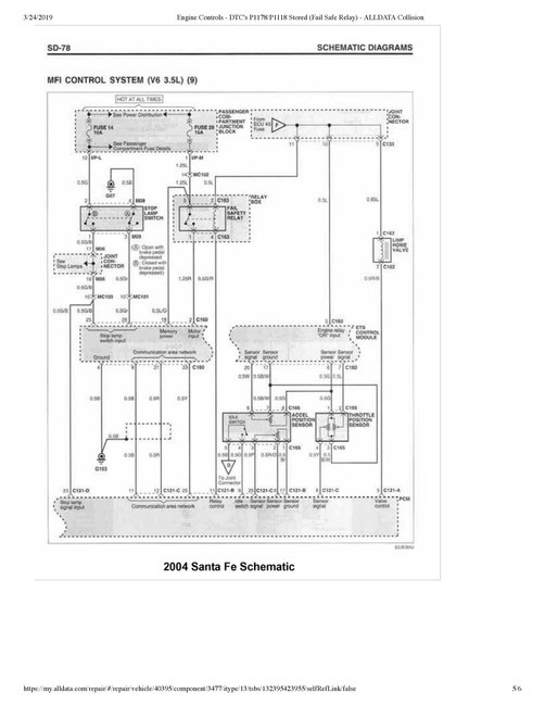
Sunday, March 24th, 2019 AT 9:10 PM
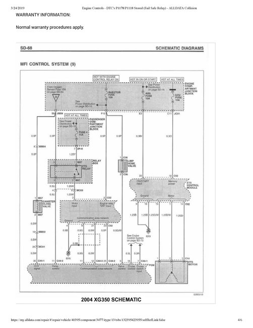
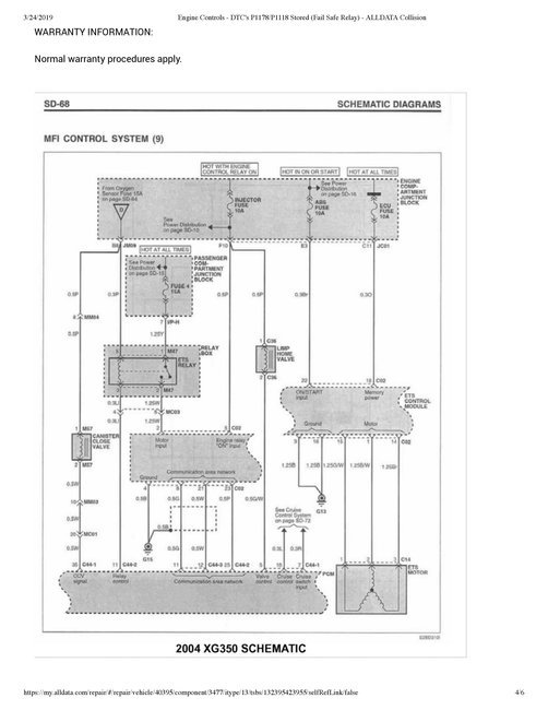
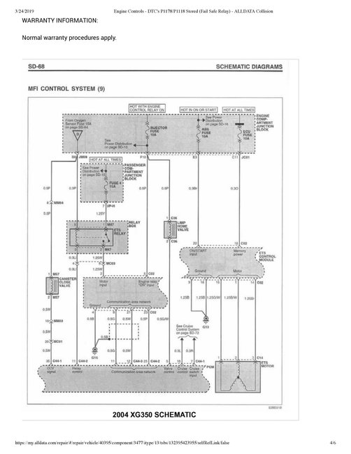
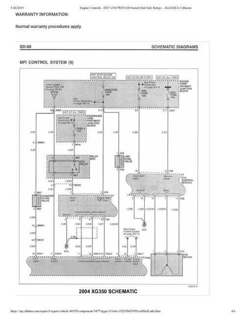
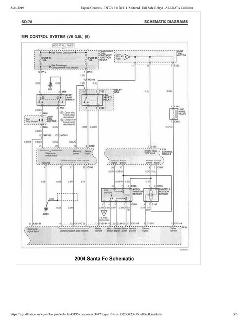
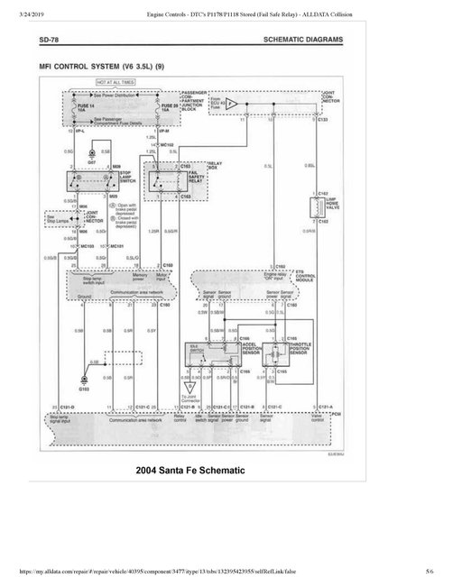
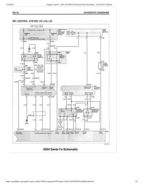
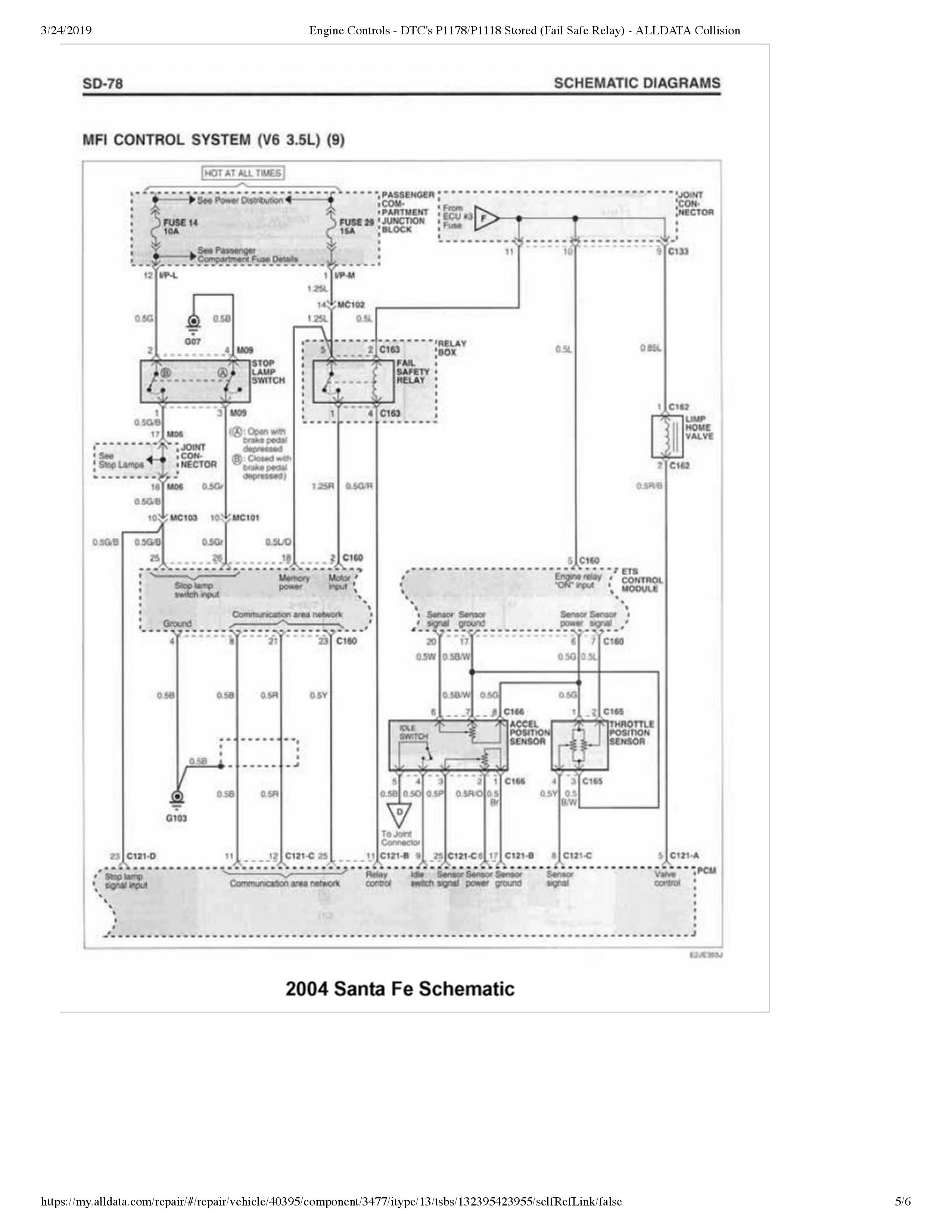
Hello, my car is throwing me for a real loop. The issue at hand is, cold starts the engine will start but idle high and feels almost as if it is misfiring. There is barely to no throttle response when pressing on the accelerator pedal. When the brake pedal is depressed it causes the IAC valve to initiate an on off on off sequence for about five seconds. The vehicle wills barely move when this is happening. It seems as if once the vehicle is at operating temperature I can shut it off, wait to hear a relay click behind the radio then restart the vehicle and it runs fine. Sometimes this takes a couple of tries to obtain a good result. The relay that must be heard to click, I believe is the ETS relay I may be wrong. I am getting power in and out of this relay. The only DTC present is P1118 in both active and pending forms. Could this be a simple case of a bad throttle body motor or am I missing something?






