Tuesday, October 5th, 2010 AT 2:19 PM
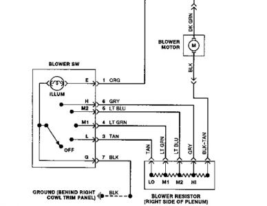
My blower motor just quit the other day. However I have power at the main fuse to my blower motor under the dash but no power at my heater contol for the fan speed on the control in the upper dash.(Other than AC button which does start the ac compressor). All my buttons activate the normal air control swithes-like def, floor, vents, etc. Is there a relay between the fuse and switch for the blower motor (one on dash)? It had no signs of a bad blower motor before like i.E. Screeching, sometimes on(bad magnets/brushes etc.) Any help would be appreciated. Thanks Rick



