Monday, September 14th, 2009 AT 11:05 PM
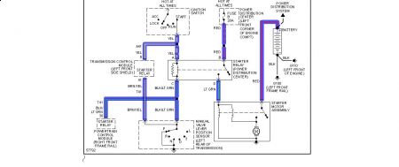
Car ran fine, drove it 10 miles. Let it sit for a week, went to start it and there was nothing. No power to the starter, fuel pump and the dashlights aren't working. Replaced battery with a new one. Had starter and alternator tested, both came back good. Changed neutral safety switch. When I turn the headlights on and try to crank it, the headlights stay bright. All fuses and connections are good, even the grounds. I am confused and need help please!


