Saturday, June 5th, 2010 AT 8:03 PM
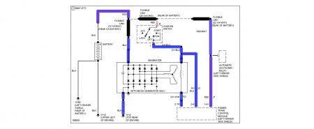
I have trouble shot many charging circuits. This one stumps me. Battery slowly depleats. Battery charging voltage is 12.96 vdc, way below specs. Car will run with battery diconnected. Battery has been replaced as well as alternator 2 or 3 times by different mechanics. Grounds have been checked and alternator windings have battery voltage on them. Charging current looks to be around 3 amps with amp meter in series with battery. Regulator is intergral to the alternator and not external. If you love a challange this is it. Thanks



