Code P1870

Tiny
NCBANGA1
  • MEMBER
  • 1999 HONDA PASSPORT
  • 3.2L
  • 6 CYL
  • 4WD
  • AUTOMATIC
  • 150,000 MILES
Error code p1870 CVT, Speed change control valve assembly circuit. How to fix it?
Saturday, February 27th, 2021 AT 8:14 AM

1 Reply

Tiny
KASEKENNY
  • MECHANIC
  • 18,907 POSTS
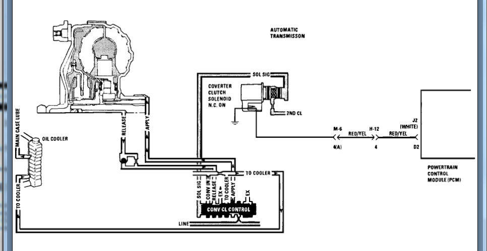
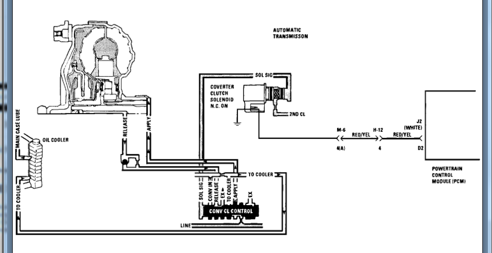
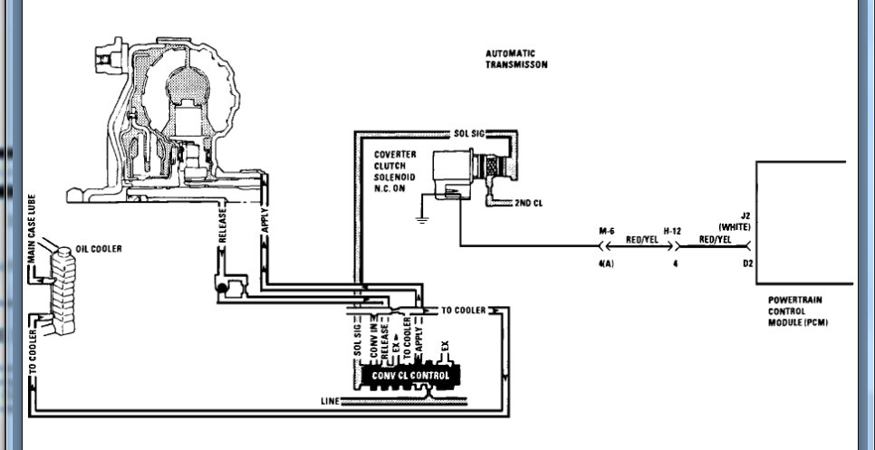
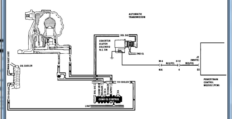
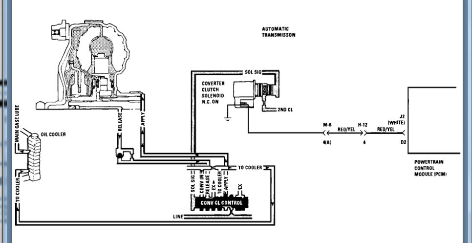
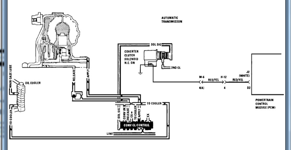
I attached the info for this code. However, this is for an auto transmission. If you have a CVT the idea is the same but the correction is different.

This code is saying that the torque converter is slipping too much and that requires replacement. However, in your transmission this could mean the steal belt is slipping causing this issue.

We can run through this testing and find out if it is the converter or if you have noticed any slipping in any other gears then it is the belt.

https://www.youtube.com/watch?v=ZC7xHVMKLRw

Let me know if you have questions or what you find with this. Thanks
Was this
answer
helpful?
Yes
No
Sunday, February 28th, 2021 AT 3:48 PM

Please login or register to post a reply.