Courtesy fuse

Tiny
PETERETHIER8
  • MEMBER
  • 1992 CHEVROLET BLAZER
  • 5.7L
  • V8
  • 4WD
  • AUTOMATIC
  • 150,000 MILES
Fuse pops immediately when you try to change the blown courtesy light fuse. What do I do?
Sunday, May 9th, 2021 AT 1:07 PM

1 Reply

Tiny
KASEKENNY
  • MECHANIC
  • 18,907 POSTS
More than likely the courtesy lamp, switch, or door switch is shorted. However, can you confirm this is the 20 amp CTSY fuse?

The way to figure this out is one of two ways. First either unplug everything on this fuse and replace the fuse and then plug things back in until the fuse blows.

However, I normally go the other way which is unhook things one at a time until the fuse does not blow any more. The reason is, I want to leave everything intact until I find the one that is causing the fuse to blow. It requires a number of fuses but they are pretty cheap so it is just the more effective way as you should be able to unplug the item and then replace the fuse and when it doesn't blow you plug it back in and it should blow. Even if it doesn't you know which component it was that you just unplugged and you can inspect it for loose connection or damage.

If you unplug everything at once and then it doesn't blow any more, then you don't know which component it could be.

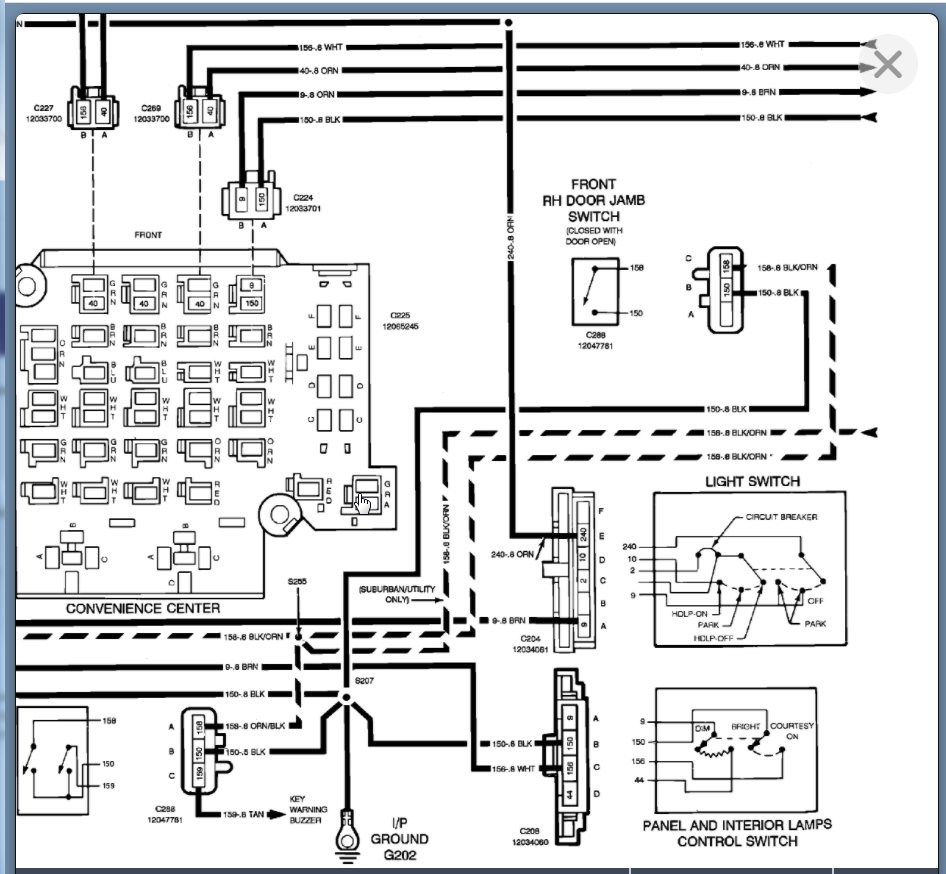
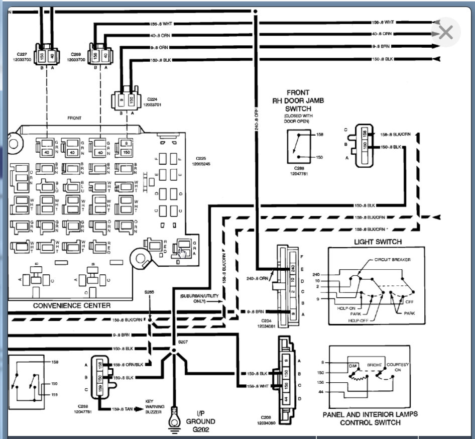
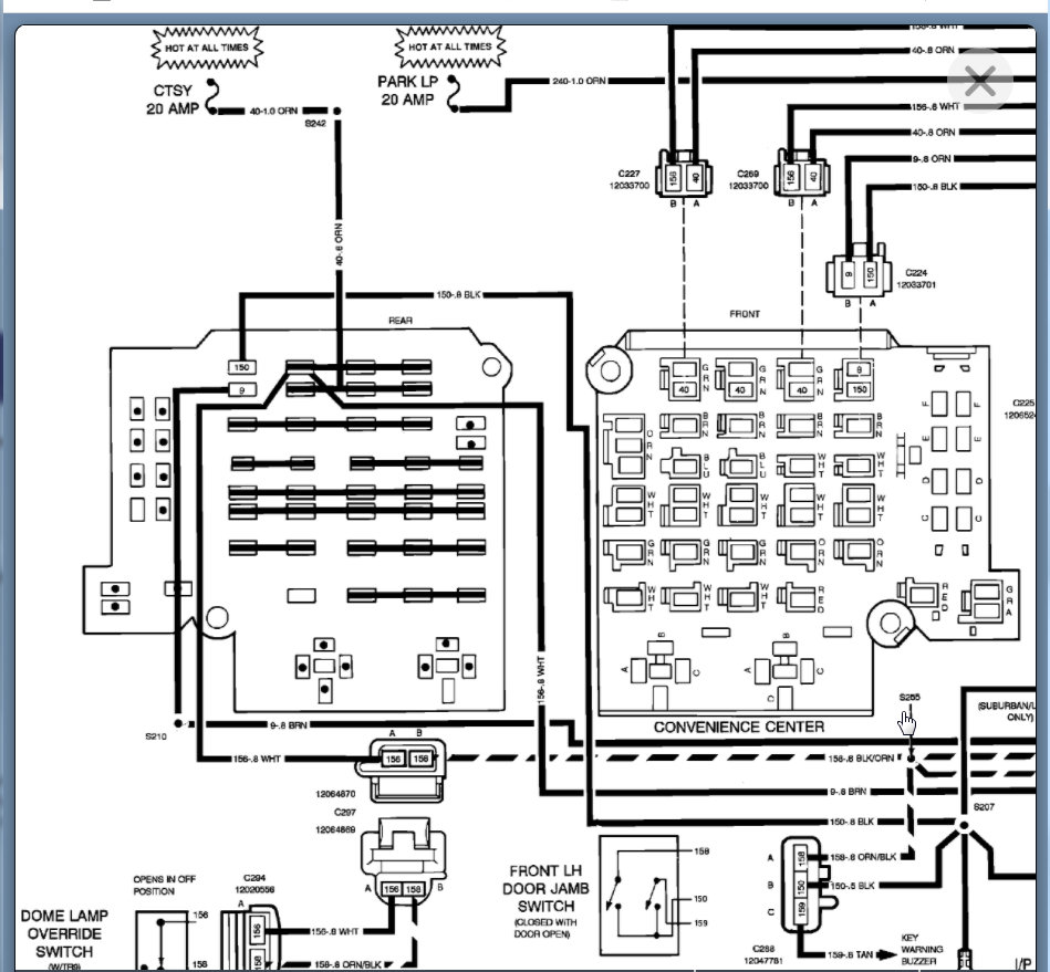
Below is the wiring diagram that will help with this as well. Please let us know if you have other questions. Thanks
Was this
answer
helpful?
Yes
No
Sunday, May 9th, 2021 AT 5:18 PM

Please login or register to post a reply.