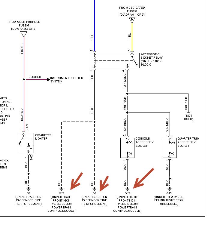
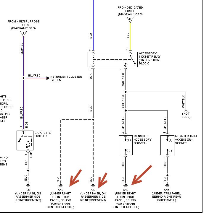
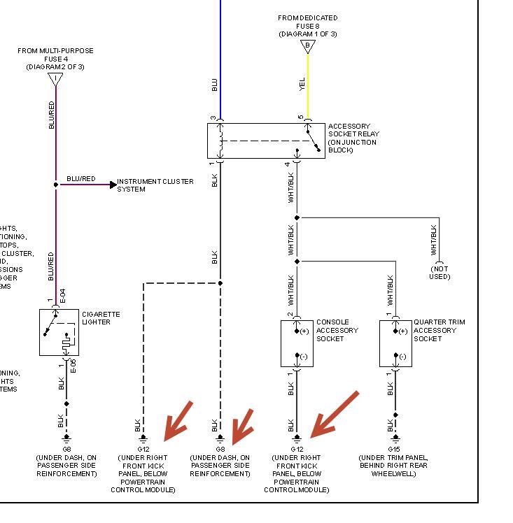
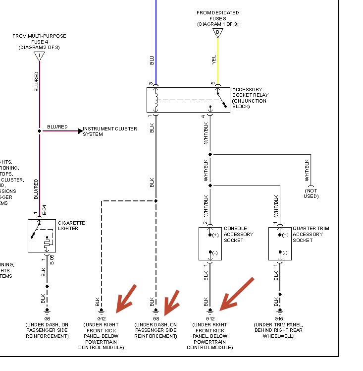
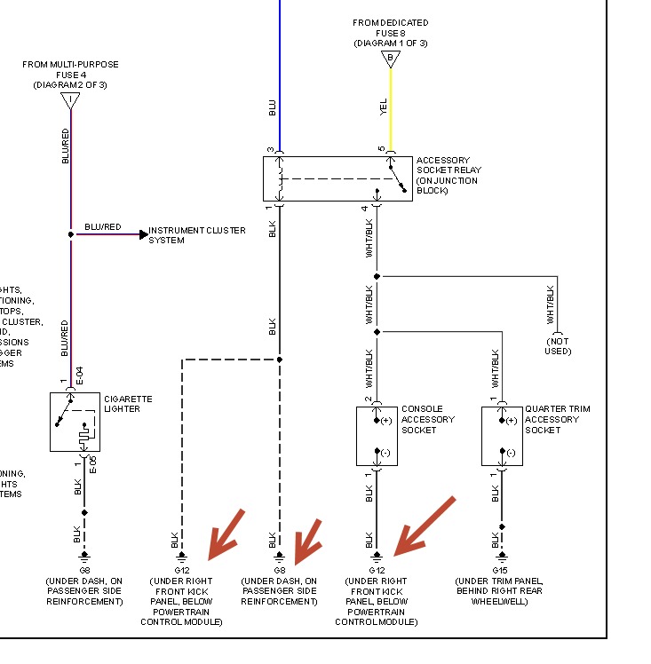
Are there any other hidden fuses or could this be a relay issue?
In either case I would appreciate some guidance to correct the fault.
I do not have a handbook as this was a secondhand sale purchase. I have looked on the web and haven't managed to locate an online copy or even one to purchase by surface mail ( I relocated to Cyprus after buying the car).
Sunday, November 3rd, 2013 AT 11:23 PM



