I have a short in the electrical system, what.

Tiny
ICY360
  • MEMBER
  • CHRYSLER 300
I have a short in the electrical system, what should I look for?
Thursday, September 3rd, 2009 AT 5:55 PM

6 Replies

Tiny
RASMATAZ
  • MECHANIC
  • 75,992 POSTS
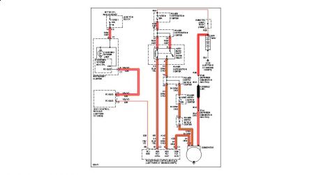
Make sure the ASD relay is in good shape if okay could be the computer controlled of the field generation circuit-see below charging circuit EWD unable to read give me your email addy


https://www.2carpros.com/forum/automotive_pictures/12900_charge_circuit_1.jpg

Was this
answer
helpful?
Yes
No
Friday, September 4th, 2009 AT 6:47 PM
Tiny
ICY360
  • MEMBER
  • 25 POSTS
.-
Was this
answer
helpful?
Yes
No
Sunday, September 6th, 2009 AT 8:39 PM
Tiny
MIKE H R
  • MECHANIC
  • 3,094 POSTS
I agree with Raz, there is something else you can try. Disconnect the battery for a minute or two. This will clear the computer on most car It is not recommended by most dealers, but I have found it helpful. While the battery sis disconnected check for a bad ground, could be in a wire that looks perfectly normal but sometimes under it it is not making a good contact. With most any starting problems I recommend checking the wiring. After checking all the connections hook the battery back up. I recommend to charge a battery correctly is disconnet it from the car and charge it at a slow rate. If the car still does not turn over then try what Raz mentioned
Was this
answer
helpful?
Yes
No
Wednesday, September 23rd, 2009 AT 10:17 AM
Tiny
ICY360
  • MEMBER
  • 25 POSTS
Oh That is something I have tried.
Was this
answer
helpful?
Yes
No
Sunday, September 27th, 2009 AT 11:53 PM
Tiny
RASMATAZ
  • MECHANIC
  • 75,992 POSTS
Ref. Electrical short just sent the diagram a few minutes ago -good luck
Was this
answer
helpful?
Yes
No
Sunday, October 4th, 2009 AT 8:08 PM
Tiny
ICY360
  • MEMBER
  • 25 POSTS
This battery I purchased really must be a good battery brand.
Was this
answer
helpful?
Yes
No
Sunday, February 14th, 2010 AT 6:07 PM

Please login or register to post a reply.

Related General Content