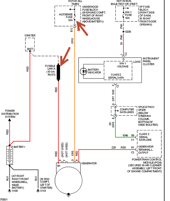
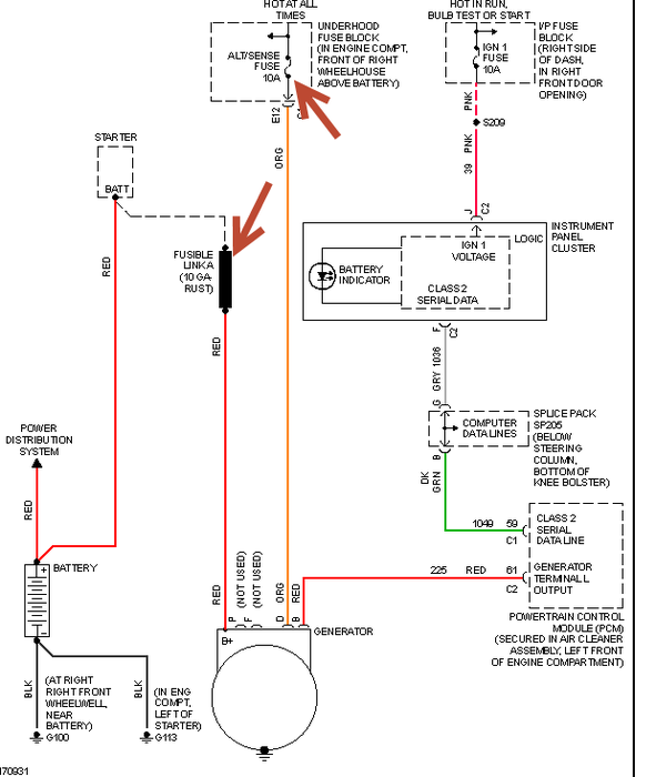
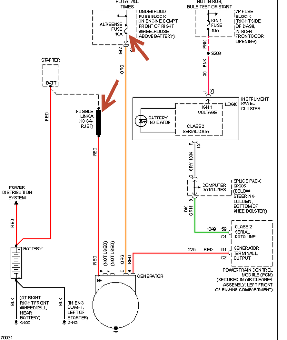
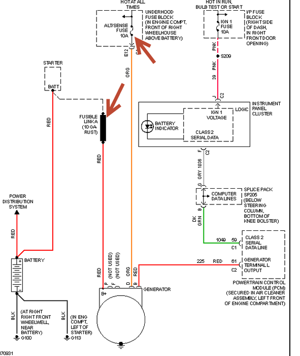
Monday, May 5th, 2008 AT 10:06 AM
Why would my check battery light go on the off again at a stoplight & then when I was parking my power steering went out and came back?



