Car shuts off while driving

2008 SATURN VUE
87,988 MILES • 3.6L • 6 CYL • 4WD • AUTOMATIC
Avatar
MARKKELLER
  • MEMBER
  • 1 POST
While driving car shuts off and will not start [no starter] for about 4 minutes.
after that starts right up and runs fine.
Jun 18, 2021 at 7:12 AM
Advertisement
Repair Safety Notice: This information is for general instructional purposes only. Vehicle repair can be dangerous. Verify all information, follow manufacturer service procedures, use proper tools and safety equipment, and consult a qualified repair shop when needed.
Avatar
JACOBANDNICKOLAS
  • AUTOMOTIVE REPAIR CONTRIBUTOR
  • 110,190 POSTS
Hi,

That is an interesting one. Oftentimes when a crankshaft position sensor goes bad, it will shut the engine down when it gets hot, but that wouldn't prevent the starter from engaging.

Here is what I recommend doing. In this case, we need to scan the CAN bus system. CAN stands for controller area network. Basically, all the different modules/computers are tied together via a few wires. By scanning the CAN, it will identify diagnostic codes regardless of the module that has them stored. A traditional scan tool won't do that.

Here is a quick video showing how it's done:

https://youtu.be/u-4syLc-ifQ

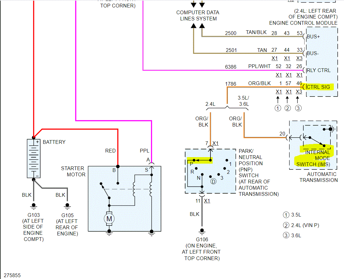
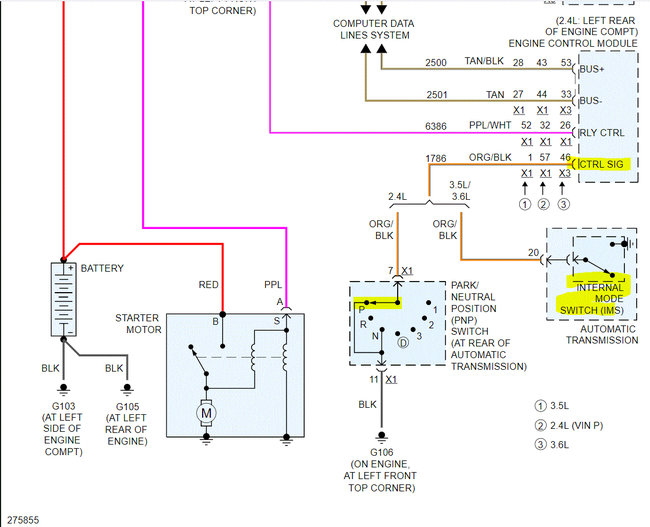
I attached the wiring schematic below for the starting system. Note that there are communication lines running between the body control module and the engine control module. If I had to guess, there is a problem with communication between the two, but the only way to tell is to scan the system.

Let me know your thoughts or if you have other questions. If you have this done, let me know what diagnostic trouble codes are found.

Take care,

Joe

See pics below.
Jun 18, 2021 at 9:46 PM