Cannot fill with fuel without the gas pump shutting off

Tiny
XARISTOUTHEOU
  • MEMBER
  • 2006 HYUNDAI AZERA
  • 3.8L
  • V6
  • 2WD
  • AUTOMATIC
  • 88,000 MILES
In order to get gas in the car I must fill very slowly.
Wednesday, May 29th, 2019 AT 6:41 PM

1 Reply

Tiny
JACOBANDNICKOLAS
  • MECHANIC
  • 110,192 POSTS
Welcome to 2CarPros.

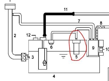
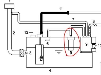
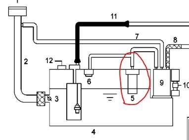
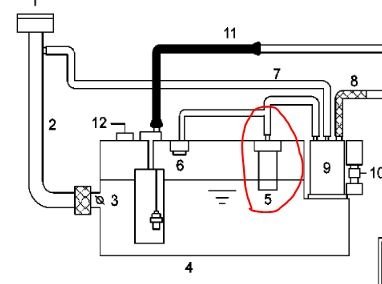
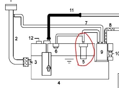
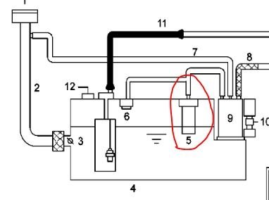
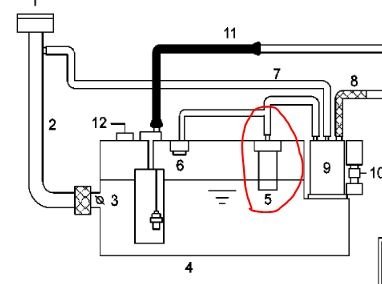
For fuel to enter the tank, air has to escape. This vehicle has a fill vent valve. If this valve is bad, plugged, or damaged, it can prevent air from exiting the fuel tank when refueling. As a result, the pump keeps turning off when you add fuel. That is because the fuel can't enter the tank fast enough and backs up in the filler tube and turns off the pump.

I attached two pictures and circled the component in question on both. Take a look at them. The pictures are of the fuel tank and of the hoses attached to it.

To determine if the vent valve is bad, you will need to remove the fuel tank.

Here are the specific directions for removal and replacement. The remaining pictures (starting with 3) correlate with these directions.

2006 Hyundai Azera V6-3.8L
Removal and Replacement
Vehicle Powertrain Management Fuel Delivery and Air Induction Fuel Tank Service and Repair Removal and Replacement
REMOVAL AND REPLACEMENT
FUEL TANK

INSTALLATION
1. Install the Fuel Tank according to the reverse order of "REMOVAL" procedure.

Tightening Torque: 39.2 - 53.9 N.M (40. - 5.5 kgf.M, 28.9 - 39.8 lbf. Ft)

REMOVAL

1. Preparation

pic 3

a. Remove the Service Cover (A) in the trunk.

Pic 4

b. Disconnect the Fuel Pump Connector (A).
C. Start the engine and wait until fuel in fuel line is exhausted.
D. After the engine stalls, turn the ignition switch OFF.

Pic 5

2. Disconnect the Fuel Feed Quick-Connector (A), Fuel Tank Pressure Sensor Connector (B) and Fuel Pump & Sub Fuel Sender Connector (C).
3. Lift the vehicle.
4. Remove the center and main mufflers.

Pic 6

5. Support the fuel tank with a jack and remove the Fuel Tank band (A).

Pic 7

6. Disconnect the Fuel Feed Hose (A), Leveling Hose (B) and Canister Ventilation Hose (C).
7. Disconnect the ventilation hose connecting the separator with the canister.
8. By moving the jack down slowly, remove the Fuel Tank from the vehicle.

______________________________

Let me know if this answers your question or if you need additional help. Also, feel free to ask more questions if you have them.

Take care,
Joe
Was this
answer
helpful?
Yes
No
Wednesday, May 29th, 2019 AT 8:12 PM

Please login or register to post a reply.

Related Fuel System Fuel Pump Content

Fuel Pump Replacement
VIDEO