Monday, November 27th, 2017 AT 10:57 AM
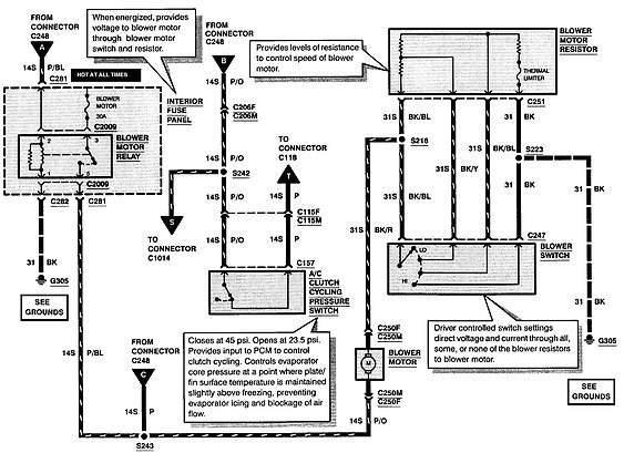
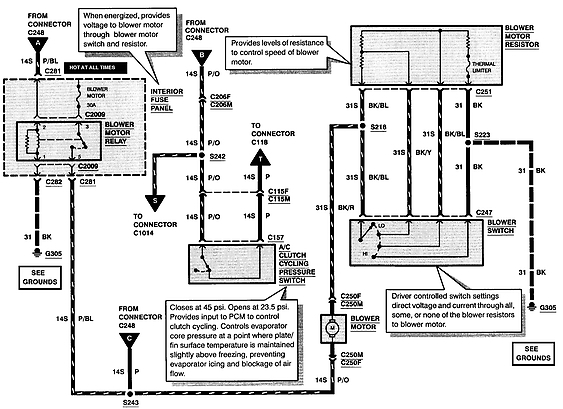
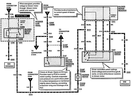
I have no heat on any setting. It is about to be December in MI and my wife has MS. I have power to the blower motor resistor, but not to the motor itself. All fuses and relays test good, I was ready to hard wire the blower for the winter, but I am not electrically proficient when it comes to cars. Someone ease help?



