Tuesday, May 14th, 2013 AT 12:00 PM
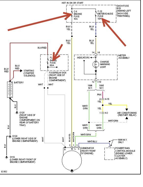
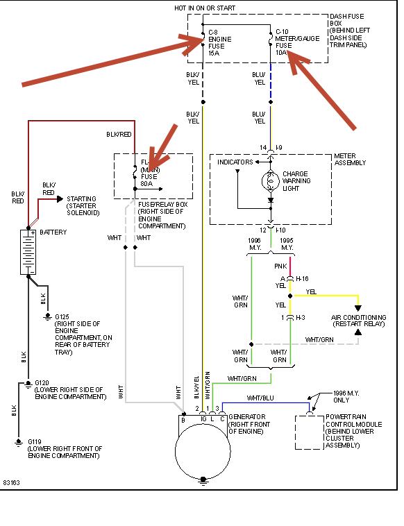
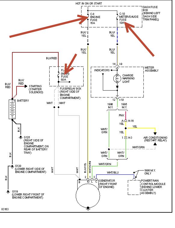
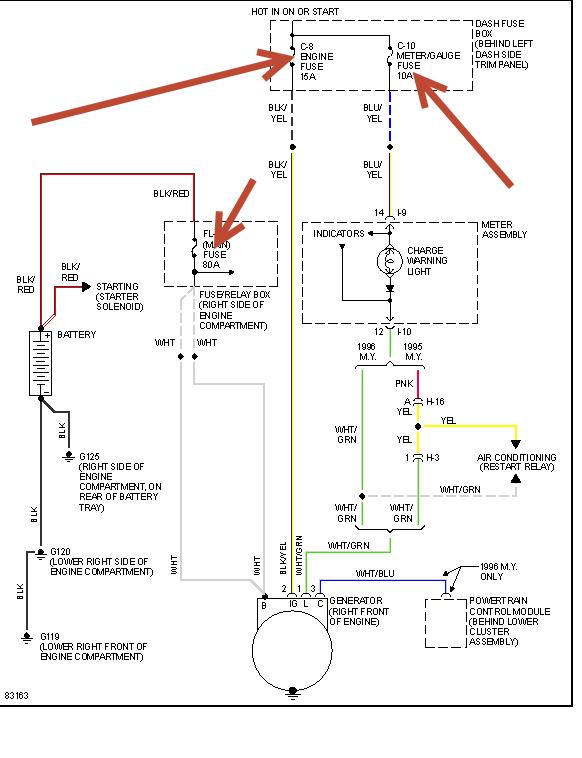
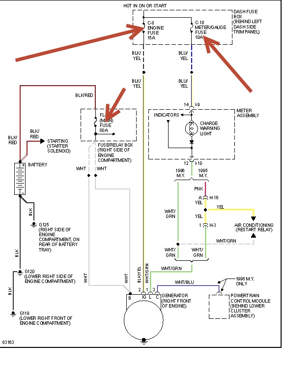
Ok My car is having issues charging my battrery. The belts are all tight the altenator test as good I guess so then I thought it might be those brushes inside the altenator however when I get into my car and start it its starts fine it sometimes charges to now when I begin down the road I can hear clicking or arching coming from my fuze box area( the one located in side the car) I looked up there with a flashlight and nothing looks burned. Also when this clicking sound happens my battery either begins to charge or stops charging. This clicking has somthing to do with it. All the fuzes seem to be in there places firmly. Any ideas will be helpful. Thankyou



